haoDIY创好电子音响电脑科技DIY小制作发明移动版

主页 > 电子DIY > 工具仪表 > 维修电子工具 >

diy正弦波振荡器的设计与制作

在举办音频放大器的调试等必要低失真正弦信号的场所,有一台正弦波产生器是很须要的,这次的计划制作可到达这一目标。正弦波振荡电路有多种,但常用的是文氏电桥振荡器,图1是其道理简图。在运放的同相输入端由RC滤波器组成正反馈,其谐振频率抉择了振荡器的振荡频率f =1/2πRC;在运放的反相输入端,由电阻组成负反馈,R1/R2的比值抉择了振荡波形。在正反馈回路中R相称及C相称时,放大器的增益便是3,电路起振,即R1 =2R2。假如R1<2R2,电路将停振;而R1>2R2,输出波形的顶部将被压缩为平顶。故对付文氏电桥振荡器,要求增益不变。常用的不变步伐是回收灯胆取代电阻R2,或用负温度系数热敏电阻取代R1。回收灯胆的道理是:假如电流增大[输出输大],则灯丝的电阻变大,使负反馈量增进而低落增益。回收负温度系数热敏电阻的道理是:电流增大,热敏电阻的阻值变小,功效也是使负反馈量增进而低落增益。
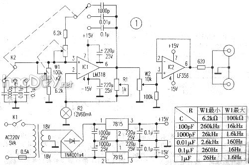
    这台正弦波振荡器的计划方针是:频率范畴20Hz~20KHz,分三个波段持续可调。整机电路见图2。
    用作振荡器的运放,其振荡频率最亏得运放频率参数的异常之一较为靠得住。这里回收频带宽度达15MHz的单运放LM318,有前提的话可用八脚金封的,不外笔者回收的是双列直插(DIP)塑封的集成块。
    增益不变回收了12V、60mA的小电珠,其电阻值为12÷0.06=200Ω。按照前述的起振原则,R1=2R2=400Ω,思量到调解余量,R1选用1kΩ的微调电阻。
    振荡频率由双刀五位波段开关(只用三位)别离接入差异倍率的电容分三段粗调,频率细挪用同轴双连电位器W1调理。
    振荡器的输出幅度用电位器W2调解,再经缓冲器分两路输出,以断绝振荡电路和被测电路,使振荡频率不受被测电路输入阻抗的影响。缓冲器用单运放LF356接成跟从器。
    电源由三端可调稳压集成电路7815和7915别离提供+15V和-15V电压供电。
    本电路元件选择:振荡电容器要选用薄膜电容,耐压均为50V,容量需用数字电容表选择,偏差越小越好;频率调解电位器W1选用金属壳密封双连电位器,阻值变革特征为直线性(型号后缀“X”),在购置时迟钝旋转电位器轴,丈量列位置的阻值,两连的阻值应基内情同;如某一位置的阻值相差较大,则不能行使。
    电路组装好后,通电事变几小时,即可调试及刻度。起首用示波器丈量产生器输出端的波形,在各档位及W1的列位置,都应有完备波形的正弦波输出,,不能有停振点或平顶波形呈现,不然应微调R1。在没有示波器的场所,可在产生器输出端接一5V(或10V)交换电压表,调解R1使电压表刚有指示,然后反偏向微调一点R1,使电压表在整个频率范畴均有指示即可,不然应一再上述步调。
    刻度要领仍回收频率表僻静分圆周图,逐得魅丈量并列出频率和格数比较表,绘出频率刻度盘。本产生器的实测频率范畴见附表(现实制作时只选择了中间三档),最高输出电压5VRMS,失真率在负载电阻1K、输出1VRMS、20Hz~20KHz范畴时为0.25%~0.5%。如必要扩大频率范畴,可自行添加电容器;本电路最高振荡频率可达400KHz,但失真率到达3%。

diy正弦波振荡器的设计与制作

(责任编辑:admin)
    haoDIY创好电子 版权所有,电话微信13977534587