
本文撰写目的是希望有兴趣的读者能制造出一部简单而性能高超的前级放大器,本电路十分适合制作经验浅的读者,请不要因电路简单而轻视。基本的设计有三个因素:电路设计、元件选择及电路布局。商业成品因要达到销售成绩,成品设计符合顾客的口味,而传真度或技术指标不一定达到最高,而改变上述因素。本机电路设计采用已得到好评的SRPP电路,SRPP电路设计简单容易,技术指标高,不需调校,经验不多者仿制也容易,在日本MJ无线电实验杂志多次发表,日本商店以SRPP电路作套件出售的也非常流行。
电路
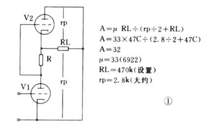
本前级电路基本设计原于1930年,(Shunt Regulated Push-Pull)分路调节推挽线路。当然还有其它译名,但笔者认为这译名最恰当传神,因这译名跟电路的工作状况相似。这种电路以前多用于无线电频道RF放大(它的高频线性特别优良),现代则为后级放大器用作前级电压放大级,或直接用作前级放大器,电路的优点是输入阻抗高,输出阻抗低,过载界限高,电路相移少,线性理想,电路结构简单,符合作为理想前级的条件,它的各项性能优于一般两级共阴RC交连或末级作阴极跟随器的典型电路。这种共阴电路广泛应用于过去或现今名牌身上,像C.J.,Marantz,A.R..,Dynaco,Matisse等等。SRPP等效电路如图1,V1管为一共阴极(接地)级放大,其增益取决于屏极阻抗,V2管则充当V1管屏极有源活性负载(变动),V2管对V1管起了一种电流源(类似稳压)作用,因此电路产生一种内部自调功能(受信号大小影响),而V2等也是一个阴极跟随角色,即两管各有各自的工作,而两管又是同心协力,因此电路可输出很大而产生失真很微,整体电路有效增益A,差不多是V1管本身的放大系数μ 。电路是没有总体负反馈,只有管子自身局部反馈,所以没有产生振荡或不稳定的表现。因没使用负反馈,信号相移不存在,相位线性优良,瞬态表现与失真非常超卓。
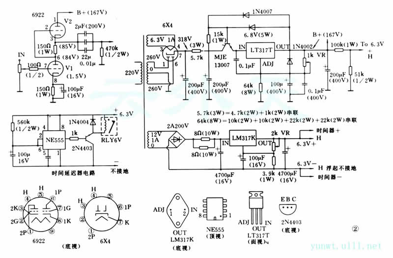
由于前级开机之后,管子与电压需要一段时间才稳定下来,为防止这段时间产生大的杂音,使扬声器受损害,因此使用一只运算IC NE555做成一个时间延迟器见图2,时间延迟器的时间大约一分钟,这样开关前后级也不用分先后次序。
管子
由于V2管是担任电流源的工作,必须选用互导率高和内阻低的管子,故选用6922(6DJ8的改良管),见图2。6922多用于电视机(作高频放大)或计算机(以前电子管电脑),应用于音响器材内,快速而高分析力,音染极少,没有声染色,拾取微音信号强,放大能力属中μ管(μ=33),其EP-IP特性曲线优良,比12A系列更精良,若和12AX7相比,就好像X7是属音响界之jadis派(音色浓烈、音器味重),6922则属Cello派(没有自己的音色、味淡、传真度高)各有各的风格。在这电路上,6922与6DJ8是可互相替代的,若在其它以6922为蓝本设计的电路上(较新一代的机种),不一定可用6DJ8代替,因6922(包括CCA,E88CC等)是6DJ8(包括CV2492,ECC88)的改良管,6922的最大屏工作电压值大约220V左右,大约是6DJ8的1倍半(6DJ8约是130V),其余规格则十分接近,即是说,6922是可代替所有6DJ8,相反用6DJ8代替6922时,则要留意管子在电路上的实际工作电压值(屏压)。所以我们替原来电路编号管子找代用管时,一般从代用表格找出的编号,只表示代用编号管子的各项规格特性十分接近原来的管子(某些规格可能优于它,例如屏工作电压或值),可用于原管子的电路上,不会产生危险或工作不稳定的情况发生(但工作效率有可能稍降,例如12AX7绝对可互替,但某些代用编号,如5751 μ=70,整体电路增益稍降)。相反情形,用代用管本身编号所设计的电路,不一定能用前述管子代替,6DJ8与6922就是一例子,幸好这情形不是常发生的。还有一点要注意的问题,若电路是SRPP(或其它使阴极处于高电位的电路)阴极与灯丝之间耐压值,往往会超出管子本身规格(6922阴极——灯丝最大耐压是120V,6DJ8则是50V),本机电路已作出安排,把灯丝电压浮起(不接地)和加以一定的正压值,使之不超过规格,这样把管子的灯丝至阴极漏电或击穿的危险程度减至最低,管子寿命也延长。
电路布局
电路布局即是电路各级之间,各零件之间的排列位置,注意事项是布局安排要做到输入端与输出端之间位置要远离和不要同一方向排列,零件排列方向要尽量归一,各线不要接近或跨过零件。主放大电路方面,笔者起用电路板(玻璃纤维)与点连点(半搭棚)二合为一的方法,管子各接脚与电路用电线接合,零件与零件则用线路板的铜箔接合,接线与电路则用接线柱(镀金)连接。而高低电压的稳压电路,可用万用纤维板,跟着电路用跳线方法完成。最后是线与地线(接地)的编排,各信源或电源线当然尽可能短,信源输入线用同轴线(隔绝噪音,不须担忧同轴线的电容量衰减高频量,故SRPP电路高频响应优良),同轴线地端(网状)只需一边接地。信源输出线则可不用同轴线,因这时信源经放大了,防止噪音入侵能力增大,见图3。最后是接地线的处理,地线(接地)处理是否恰当,可影响电路工作的稳定性和引发噪音与哼声。地线也要分先后,不要跳级(这是很重要的)左右两声道地线暂时不要连在一起,然后从高压稳压部分,左右两声道输出端地端,各自用线接到机壳的地端(一点)。地线的处理是否恰当,可以看出制作者的技术高低。成品完成后,笔者测量它的噪音输出(把音量控制全开),它的噪音输出已超越笔者的数字万用表范围,噪音输出绝不超越100μV,可与商品媲美。

零件
由于本机选用一体机壳式,故电源变压器选择非常重要了,特选英国老牌ILF专为前置放大器特制的密封型环变压器,它的初次级中间有隔离层,整个变压器是给树脂胶包围的,变压器自身的振荡大减,环变压器漏磁量又低,只要把隔离层组的抽头接线接地。可取得非常好的效果。高压滤波电容选西德ROE厂(ML与Krell都有应用)它的MKP,MKC,MKT系列,在欧洲与日本也非常流行,不比常用的Wima差,其它的滤波电容是英国RS厂,质优而价平,V1管的阴极旁路电容是非常重要的,它对电路的增益和低频响应产生很大影响,用Black Cate的小型电解质。到重要的输出电容时,2μF用Wima的BlackBox,0.22与0.01μF用MIT的RTX,这种用数个电容组成一个电容的方式,(MIT的Multi Cap也是这原理),无论在响应速度或高频损耗上,必定优于同数值的一个电容,这是近代厂家常常采用的手段。本机的VOL架是占全机最重成本的,用美国军用GrayHill(选择掣也是),双频道同轴分流式(即两声道同步控制,而信源只经过两只电阻),它是以套件的形式出售(连东京光音l/2W电阻),焊接VOL架是需一定的经验与技术,自信心不足者可买成品(贵了一点点),笔者提供了各数值VOL所用的电阻见下表,给读者参考,笔者焊制时发觉,若焊者有一定的构思与自信,而VOL架有足够的空间,可把双频道串连式机架(信源要经多只电阻)变作分流式应用(省钱而又能有好效果),主电路应用电阻全部是日本RMG 1%的,其它部分用普通5%误差就可以。放大电路管子笔者暂时选用Mullard军用CV 2492(6922),6X4则是GEC军用CV 4005。读者当然可选择自己的口味。信源同轴线用日立OFC线, 它的线身柔软,走位容易,左右双连又分色的,焊接出错不容易。下述各零件可在大电子零件行找齐,不用费神给LT 317T(较LM 317T优良)加散热器,灯丝稳压IC用摩记的LM 317K(T022铁壳外形,较易散热),555运算比什么厂的都可以,2N4403可用甚么小型的PNP管代替也可,小型继电器用日本密封6V双刀双掷便可。
机壳空间表面贴上一种名叫damping sheet 粘性混合物质,对机壳谐振产生很大抑制作用

地线接线:
各地端接点(包括屏网)用线顺序连接,最后从输出地端引线正式接地(机壳)
试听
最后是试听过程,比较机种是笔者自作的M7(基本电路零件与电压不变,力求保留它的原音,把它现代化了,电源加了高低稳压电路,输入信源改用继电器,减少信源线的长度)。已听了M7两年,对它的优劣非常了解。初听本机(SRPP)数分钟,发觉分析力十分高超,高频延伸长,弱音细节多,M7有退休的危险了,为不要因新鲜感而充昏头脑,再作长时间监听,可以作中肯的评论,本机除上述的优点外,还有优良的瞬变,低频延伸低,聆听软件时,有耳目一新的感觉。实事求是,不存感情用事,岁月无情,M7已有衰退的感觉。
无论在学术或耳听角度上,M7除了稍醇厚的中音(超高与超低欠缺)和音乐感外,其它各项相差了数班(在现今学术角度上,M7电路结构,只是普通的基本电路,不合时宜了)。不枉笔者花了大量的人力(时间与精神)与物力(金钱),终于找到一部理想(暂时)前级了,M7则可暂时功成身退了。若把M7各级交连电容删除,改作直接交连,它有重出江湖的一天,但这时它的性格(音色)将会改变,已不能再称M7了。
后记
本机的电源整流部分是舍整流子而取整流电子管,起用整流电子管是必须的,可以说是一种调味手段,它能冲淡6922类似晶体管机的味道,增加胆味,使音乐感更浓,更宜长时间监听。
理论上整流于是比整流电子管优胜,整流于是一种恒定的半导体,它的内阻低对电源的波动不产生干扰作用,相反整流电子管是属于一种活性(变动)元件,内阻高而又不恒定,它的内阻随电源变动时而改变,多了一个变化因素(所以设计电子管整流的电压\电源输出是必须参看规格表和特性曲线图的,整流子则只需应用公式计算),但用在电源需求量不大的电路(如前级)上,则效果往往凌驾于整流于之上。笔者才疏学浅,在电子学理论上,暂时也解答不来。
24级音量衰减器阻值

(责任编辑:admin) |