前级放大器在音响系统中的重要性已成为发烧友的共识,电子管前级放大器屏压高、电流小,在担任前级工作时,总是工作在线性区域内,因此失真度低、频率特性好、声底通透、音色甜美,成为不少发烧友梦寐以求的器材,特别是与现代高科技数码音源CD、DVD配合后,能消除令人难以容忍的数码声,细节更加丰富,音色也更加通透细腻,质感丰满厚实。
一.电路选型
仿制前级放大器,当然要选择公认靓声的名胆前级,性能优异的电子管前级如Marantz 7、McIntosh C22、.Jadis、Matiess等,其地位可称得上至高无上,受到发烧友的广泛推崇。笔者出于爱好,也曾予以打制,其音色各有特色,自我感觉良好。但是,由于年代久远名胆难寻。纵然有售价格也十分惊人,电子元件也发生了很大的变化,加上听音环境、系统搭配等差异,仿制品能否重现这些古典美人的风姿无法比较对照。
纵观中外的胆机,既不要妄自菲薄,更不能妄自尊大,不但要看到今天的胆机,还要了解昨天的胆机,才能科学地评价它、借鉴它。不可否认,国产胆机与世界发达国家的胆机相比还有一定差距,但月缺总有月圆时,莺啼初试之日,熊猫2900冲出亚洲,登上世界舞台,展现出中国音响之希望。20世纪的电影还音设备中,电影院多采用电子管扩音机,而且是前后级分体结构,前级放大器就挂在放映窗口的墙上,将放大的音频信号电压,经过一条7m的五芯电缆送至功率放大器驱动音箱扩音。音源是电影拷贝采用光学录音,经光电转换元件光电管还音,后来逐步改成硅光电池还音,放映前后播放音乐。用电唱机播放LP黑胶木唱片或塑料薄膜唱片、话筒扩音。它们全都是单声道的器材。虽然是单声道,电影还音对白清晰自然,音乐悦耳动听,动态范围很大,小到蚊虫飞鸣、窃窃私语,大到山崩地裂、雷霆万钧,声场之宏大,定位之准确,令观众身临其境、目瞪口果、如痴如醉。可以说电影扩音机便是我国早期的高保真胆机。有很多机型如603A、FK一40W、GY2.40—1A型、2B型至今仍非常前卫,仍不失Hi—Fi水准事有所至。而功不若拙”。于是笔者非常心慕,追寻出GY2.40—2B型电子管扩音前级电路图,打造一台适合现代音源的胆前级。映入眼帘的电路十分简洁,所用的电子管全都是国产管6Nl,6Nl是一只中μ双三极管,μ=35,它具有R低、动态线性宽、频率特性好、噪声低等诸多优点,能承受较强信号输入,并能给出足够的输出,既可用于电压放大,又能用于倒相推动,在20世纪六七十年代可谓名噪一时,是各种H卜Fi放大器的首选管。由于长期大批量生产,产品质量可靠,性价比超群。笔者再也不为选胆而困扰了,现在有经典的电路作支柱,又有优质的电子管做后盾,完全可以静下心来,聚精会神搞制作,一心一意谋靓声。
二.原理简介
前级放大器电路如图l所示,左右声道完全相同。它由两级电压放大加阴极输出器组成,vl为第一级电压放大。现代数码音源CD、DVD的输出电压一般都在2V左右,信号从IN输入,经R l衰减,通过栅极防振电阻R 2加至Vl栅极,Vl将信号放大,然后从屏极取出放大后的信号电压经C1耦合到下一级。W1为V1交流负载的一部分,又是V2的栅极回路,同时起着总音量的控制作用。
V2a为第二级电压放大,将放大后的信号电压直接送到V2b栅极,这就叫做直接耦合。采用直接耦合的V2a与V2b屏栅电位一致,在静态时足以使V2b管屏流截止而不工作,在动态时由于信号电压的加入,才能使V2b进人工作状态。这种直接耦合,由于少用了一只耦合电容,不存在信号的电路损耗。传输效率高,传真度好,减少了低频衰减,有利于改善幅频特性。V1、V2a阴极电阻R4、R6都未并接旁路电容,有本级电流负反馈作用,能够提高音质、消除失真。
V2b为阴极输出器,把前级放大的音频信号电压从阴极引出,经C2传送给功率放大器。阴极输出器具有非线性失真小,频率响应宽的特点,它没有放大作用,电压增益小于1,但它有一定的电流输出,有恒压输出特性,带负载能力很强,推动任何纯后级功率放大器从容不迫、轻松自如。它的输入阻抗高,输出阻抗低,大约才几百欧姆,能和末级功放很好地匹配,即使用较长的信号线传输,也不会造成高频损失,抗干扰能力强,可以提高信噪比,提高音乐的纯度,音质较好。
一台靓声、工作稳定可靠的放大器,离不开优质的电源作保证,特别是前级放大器,对电源的品质要求相当高,不应有交流声和噪声,哪怕只有一丁点儿,经过功率放大后,都会产生可怕的声压级,会严重影响音质。
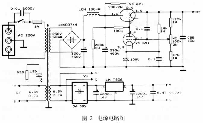
图2是前级放大器的电源电路图,高压部分采用晶体二极管作桥式整流,用扼流圈作n型滤波,电子管稳压供电。6Nl并联作取样放大,功率管6Pl接成三极管作为调整管,组成串联稳压电路。作为滤波电容,一般说来,无极性电容速度快、解析力高,油浸电容音色甜润,优质电解电容可以增加中频的密度与低频的力度,因此本机滤波电容选用优质电解和有机薄膜电容混合应用,其输出电压稳定,纹波系数很小,既有晶体管整流的动态,又有电子管稳压的韵味,达到符合现代音响要求的目的。前级灯丝电源,用整流桥堆整流,7806稳压点燃灯丝。采用稳压电源供电的好处是,可使声音圆润饱满,音乐密度感强,乐声和人声的质感较好,动态好、噪声低、瞬态好。

三.元件选择
电子管是前级放大器的灵魂, 应选择J级以上的产品,6Nl国内有多家工厂生产,不同生产厂家的产品有不同的音色走向,北京牌6N1音色雄浑豪放、动感十足,低频强劲有力。上海牌6N1音色清澄亮丽、细腻圆润,高频幼细顺滑,这些电子管都不难搞到,可根据自己的爱好选用适合自己口味的管子。如果你有兴趣,可直接插上6N2、6N10、6N11等国产电子管,听听它们之间音色有什么微妙的变化,你还可以换用进口管6HlⅡ、6DJ8、ECC88、6922等听听,看看外国的“月亮”与我们中国的“月亮”哪个更圆、哪个更亮。闲暇之时慢慢品尝,仔细比较不同的韵味,从中享受胆机玩家的乐趣。
电阻选用国产军工生产的大红炮金属膜电阻,这种电阻音色温暖兼有力度,符合理想中的气质。同轴双联电位器大多一致性差,声像产生畸变,会影响立体声效果,选用上海WTH—I型单联电位器,虽然调节起来麻烦点,但左右声道容易调得非常平衡。
电容器对音质的影响很大,耦合电容C 1选用W I M AMKPl0,信号输出电容C2选用国产CZM—J2型密封油浸电容,该电容音色通透、甜润、音乐感极好。高压滤波选用两只330 μF/450V nichicon牌电解电容作n型滤波。其他滤波、退耦电容全部采用国产CBB60型有机薄膜电容。所有的阻容元件经数字万用表严格挑选配对,使左右声道性能保持一致。电阻应留有4~6倍的功率余量,以减少工作时产生的热噪声。
Vl左右声道可共用一只6Nl电子管,也可以单独使用一只6Nl,将6Nl的另一半的屏、阴、栅极都接地,可以减少左右声道的互相干扰。同样电源也可以共用一组电源对左右声道供电,也可以采用两组电源为左右声道分别供电。为了打造出精品,提高左右声道的分离度,使声像定位更加真实。笔者选择了后者,采用单双声道的结构,用两只红灯牌收音机电源变压器作电源,它的质量和容量都毋庸置疑,保证大动态时气势恢宏,毫不脚软。的布线和良好的制作工艺来完成,经典电路的优良品质才可能尽情地发挥。因此,同样是一堆电子元件,在不同人的手里可以焊出不同的作品来。
前级灵敏度很高,为防止交流电源、高压电源对音频信号的干扰,前级放大电路与电源电路要分开,地线不能一串到底,选择最佳接地点汇集一处星形接地。管座应选择带铝罩的品种,外壳接地要良好,防止外界的电磁干扰。组装完毕后,要认真仔细地检查,正确无误后可接通电源,调整电源中的取样电位器W2,使V3屏极电压正好为l75V,测量其他各级电压均应符合电路要求,一切正常后,可接入系统试音了。五.试听评价
试听的器材有:
(1)CD机熊猫牌CD一2804型。
(2)功率放大器为自制土炮(6922SRPP前置、6Nl作分压式倒相推动、FU一7推挽放大,输出功率40W×2)。
(3)自制倒相式三分频七单元落地箱(低音:Y0310一18;中音:YOl66—727X中低音扬声器和YDQZl0—2球顶中音扬声器;高音:4只YDQSG5一14钛球顶扬声器,均为银笛牌)。
接通电源进入工作状态,整个系统非常宁静,信噪比很高。首先播放著名小提琴演奏家俞丽拿演奏的小提琴协奏曲《梁祝》,音色清丽流畅,小提琴的高频泛音,低音大提琴的形体乐音都显露无遗,三维空间交待得很清楚,很有层次感,优美华丽的乐章引人入胜。再听李娜演唱的《青藏高原》,珠圆玉润、嘹亮甜美、坦荡无际、轻轻松松响遏行云,令人感到蓝天白云一尘不染,巍巍昆仑宏伟壮观,低频表现强而有力,动态表现可圈可点。主观试听,总的说来本前级效果不俗,音质、音色、动态、平衡度等中规中矩令人满意。
这一经典铭器,深藏闺阁暗香疏影,时过境迁,逐渐被人们淡忘了。也许是一种推崇和眷恋,也许是追溯那往日的情怀,留在时光里的深刻记忆,总是魂牵梦绕,挥之不去。因此,笔者将GY2*40—2B前级迎出闺门。让这一专业级前级继往开来,使之在民用音响领域重放光彩、重现风姿,作一次探索和尝试,“藏之名山,传之其人”。如能得到朋友们的垂青,这便是笔者心仪巳久的初衷。
(责任编辑:admin) |