|
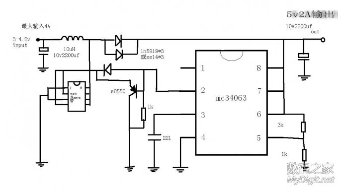
本帖是给买不起移动电源升压板的朋友作为参考的,因为电路没用采用同步整流技术,所以效率只有80%,对于不是同步整流来说已经算很高了,市场上很多升压板都不是同步整流的。 电路采用mc34063(mc34063很好找的,到处都是)+双nmos管9926(mos管锂电池保护板上面的),当5v输出2A时,电感和两个整流管微热,mos管和34063没有发热,这个电路3v也能启动,但是启动后在1v也能工作的,因为自举的原因,这时对电池伤害很大,所以要做移动电源的话还要加上欠压和过流短路保护电路。
(责任编辑:admin) |




















