|
脉宽调制的全称为:Pulse Width Modulator,简称PWM。因为它的非凡机能,常被用作直流回路中灯具调光或直流电念头调速。这里将要先容的就是操作脉宽调制(PWM)道理建造的马达节制器(见图1)。有关电路已经在汽车仪表照明、车灯照明调光和计较机电源散热电扇方面获得应用。该装置可用于12v或24v直流电路中,两者间只需稍做变换。它首要是通过改变输出方波的占空比,使得负载上的均匀接通时刻从0-100%变革,以到达调解负载亮度/速率的目标。
一、PWM简介
二、事变道理
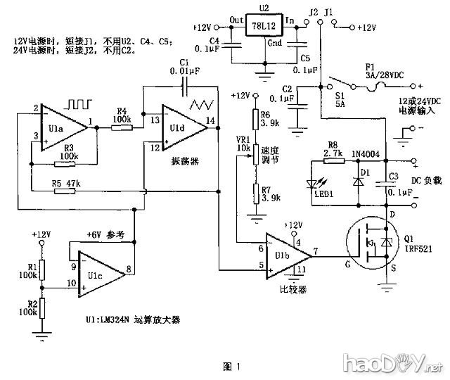
图1中,由U1a、U1d构成振荡器电路,提供频率约为400Hz的方波/三角形波。U1c发生6V的参考电压作为振荡器电路的假造地。这是为了振荡器电路能在单电源环境下也能事变而不必要用正负双电源。U1b这里接成较量器的情势,它的反相输入端(6脚)接入电阻R6、R7和VR1,用来提供较量器的参考电压。这个电压与U1d的输出端(14脚)的三角形波电压举办较量。当该波形电压高于U1b的6脚电压.U1b的7脚输出为高电平;反之,当该波形电压低于U1b的6脚电压,U1b的7脚输出为低电平。由此我们可知,改变U1b的6脚电位使其与输入三角形波电压举办较量。就可增进或减小输出方波的宽度,实现脉宽调制(PWM)。电阻R6、R7用于节制VR1的竣事点,担保在调理VR1时可以实现输出为全开(全速或全亮)或全关(停转或全灭),着实际的阻值也许会按照现实电路差异有所改变。 图1中,Q1为N沟道场效应管,这里用作功率开关管(电放逐大),来驱动负载部门。前面电路提供的差异宽度的方波信号通过栅极(G)来节制Q1的通断。LED1的亮度变革可以用来指示电路输出的脉冲宽度。C3可以改进电路输出波形和减轻电路的射频滋扰(RFI)。D1是用来防备电机的反电动势破坏Q1。 当行使24v的电源电压时,图1电路通过U2将24V转换成12V供节制电路行使。而Q1可以直接在21v电源上,对付Q1来讲这与接在12v电源上没有什么区别。参考图1,改变J1、J2的接法可使电路事变在差异电源电压(12V或24V)下。当通过Q1的电流不高出1A时,Q1可不消逝热器。但假如Q1事变时电流高出1A时,需加装散热器。假如必要更大的电流(大于3A),可回收IRFZ34N等替代Q1。
三、建造声名
图3为电路板图,供各人参考。
建造好电路板后,可以开始一一装配元件,这里我们用这个电路来节制一个直流电扇,将装配好的电路板牢靠在一个金属盒内,电扇置于金属盒的顶部。该电路无需调试即可事变。 (责任编辑:admin) |













