镍镉电池放电器
时间:2013-03-29 19:27来源:www.crystalradio.cn 作者:maxge 点击:
次
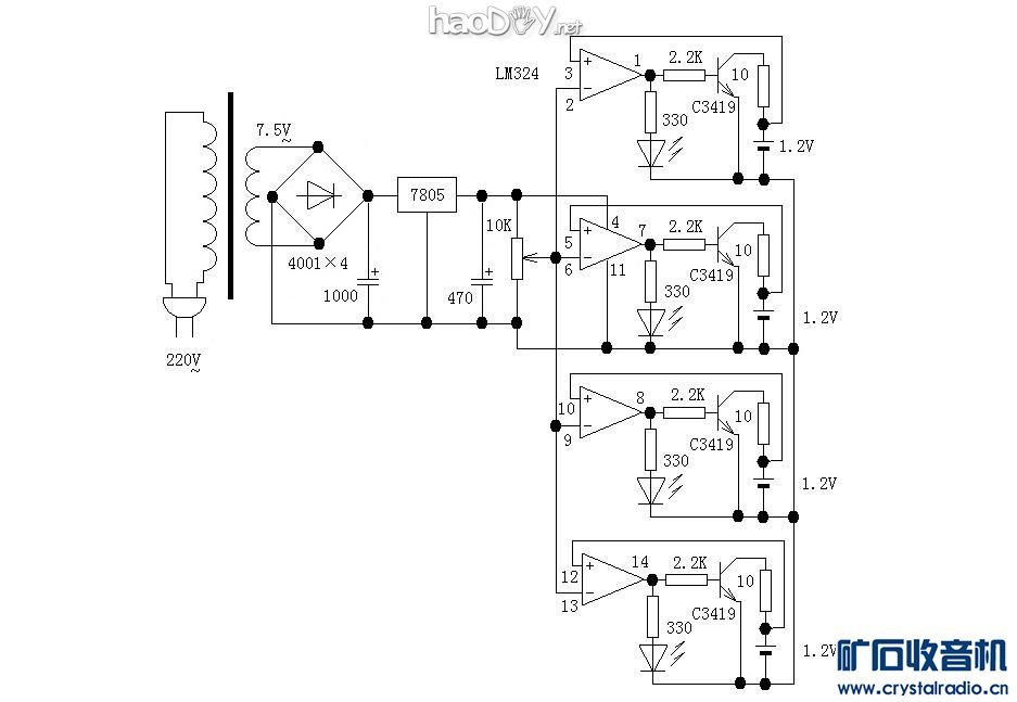
这个镍镉电池放电器是20年前做的,以前用的充电电池基本是镍镉电池,因镍镉电池有记忆效应,充电前最好放完电,所以制作了这个放电器,可同时放电四节5号镍镉电池。 电路原理比较简单,用一块LM324做比较器,每个运放的反相输入端相连接可调电阻滑臂,此点电
这个镍镉电池放电器是20年前做的,以前用的充电电池基本是镍镉电池,因镍镉电池有记忆效应,充电前最好放完电,所以制作了这个放电器,可同时放电四节5号镍镉电池。
电路原理比较简单,用一块LM324做比较器,每个运放的反相输入端相连接可调电阻滑臂,此点电压做基准比较,一般调到1.0—1.05V,同向输入端分别接需放电电池正极,当电池电压大于基准比较电压时,比较器输出高电平,LED亮,三极管导通,电池以约100mA(放电电流大小由集电极电阻决定)的电流放电,放到电压小于等于基准比较电压时比较器输出低电平,LED灭,三极管截止,电池放电完毕。
现在用的基本是镍氢或锂电池,充电前无需放电,所以此放电器也没了用武之地,但这种比较器电路应用还是比较广范的,此放电器的另一个功能是可测量充电电池的容量,将充满电的电池用放电器放电,若放电电流200mA,放电时间5小时,则电池容量是1000mAH。
电原理图:
整机照片,赤膊无外壳:
PCB面:

做东西一丝不苟讲究工艺是我从小养成的习惯,我做的所有东西都是整整齐齐的,自己看了也是一种享受,如68—I型单管机原先我也有一台,是我哥哥文革串联到上海买的,当时我还小,据他说是10元钱买的。70年代这台机被我拆了,改成一台四管超外差式耳塞机(变频、二级中放、一级低放),当时确实下了功夫,元器件用的都是当初难买的超小型的,可惜这台机后来被人要走了
是的,刀刻的,这种刀刻法也是我自己原创的:
1..PCB排版,排时尽可能不同部位的直线在一条直线上,这样刻时可一刀下去刻几条线;
2.将排好的PCB图画在绘图用的毫米格纸上,用铅笔沟边,用彩色水笔填色,要求线条都是直线,当然也可以是45°线,线条之间间距一般为1mm;
3.PCB板选取,在板边缘刻一细条,要选能整条撕下来的,撕不下来易撕断的就很难刻好,以前的板子铜箔厚好撕,现在的板子铜箔薄难撕;
4.用双面胶或办公胶水将图纸密实粘贴在PCB板上;
5.用锥子在需打孔的部位扎一孔痕;
6.刀刻,这是考验手功的时候:用雕刻的刻刀,要锋利,备好磨刀油石,随时准备磨刀,不锈钢直尺,一般一条线最多就刻两刀,掌握好手劲避免滑刀;
(责任编辑:admin) |
织梦二维码生成器
------分隔线----------------------------