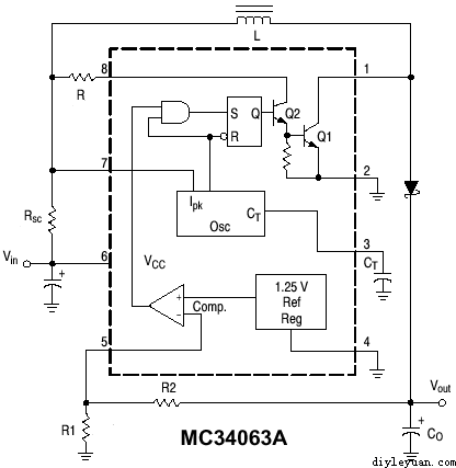
MC34063是一个低价位的DC-DC交换式转换IC,使用上非常方便,除了稳压、降压、升压,甚至还可以转成负向电压。虽然它的效率还不算很高,但电路简单、成本低廉、温升低,所以被广泛应用在许多电源转换用途上。
![]() MC34063实物图
由於在站上有介绍过这个IC,并在站上提供了线上计算程式,所以有关低电流的升压、降压、反电压变得非常方便,而且经过多次的运用,效果很满意。
我最常用的方式是用来把7.2V或7.4V的鋰电升压成12V以上的电压来提供电路电源,由於有些同好多次来信问及制作时发生的一些问题,往往发生在接线错误、使用错误零件等…..為了减少制作时发生的错误,特把升压电路的电路板Layout出来分享大家。
下图為MC34063的升压电路图:
![]() MC34063的升压电路图
零件参数及计算的方式各位可以查一下它的数据手册,为了方便我使用软件的计算来作示范,比如我设定為输入7.4V输出12.V,输出电流400mA,纹波电压30mA,振荡频率為30Khz,依上述的值在线上计算网页上填到相关的栏位,然后点选计算钮,程式就会自动的把相关的零件值算出,如下图:
![]() MC34063升压电路零件参数及计算
※有时你设定的输出电流太大,致使Ipk大于1500mA时,程序会提醒你,超出MC34063的最大电流。
依照出现的答桉套入电路中的电阻、电容值就OK了。但依网友失败的经验中得知,大部的问题是:
1. 用错电感,由于需较大的电流,所以电感不要使用色码电感,应使用电流较大的线绕鉄粉芯电感。
2. 二极体用错,不要使用一般的1N4001~4007,要使用速度较快的schottky(肖基特二极体),如1N 5820,1N 5819,1N 5818等…
3. Rsc由于电阻较低,也许较不好找,但不能不用,找不到时还可用并的方式达成〈差一点数值没关係,比如我就常用0.5欧姆并联0.3欧姆。
以下是为大家Layout的电路板零件分配图及电路板图:
(责任编辑:admin) |





















