|
早些时候看到网路上有DX装过此机,对于此机声音的评价颇高。原机更是牛B:“1992年7月号德国HiFi Vision杂志管机专辑, 在9种厂牌中, 唯有KLIMO MERLIN获得满分”,无赖此机售价将近6位数,恐怕这辈子与原机是无缘了。受到毒害,一直以来也想仿制试试,时间和精力的关系也一直隔了下来。。
经济危机的影响比想象中的严重,收入已经缩水了大半,家里粮仓渐渐瘪了下去。。日子是越来越艰难了。现在唯一多出来的是时间,公司不景气时常放假,没米又不敢随便出门,天天心情好不了哪里去。。。。。。大环境是这样看来也只能随波逐流了,与其憋在家里发慌不如捡起这份往日的热情,多少也能给自己一点精神慰藉。 前几天在清理房间的时候找到了一些早些时候购入的ECC88管子,包括Brimar, Amperex。再次拿起火枪-终于有机会品尝这款期待已久的“天机”了。 原机的不同版本: 带唱放的
LS
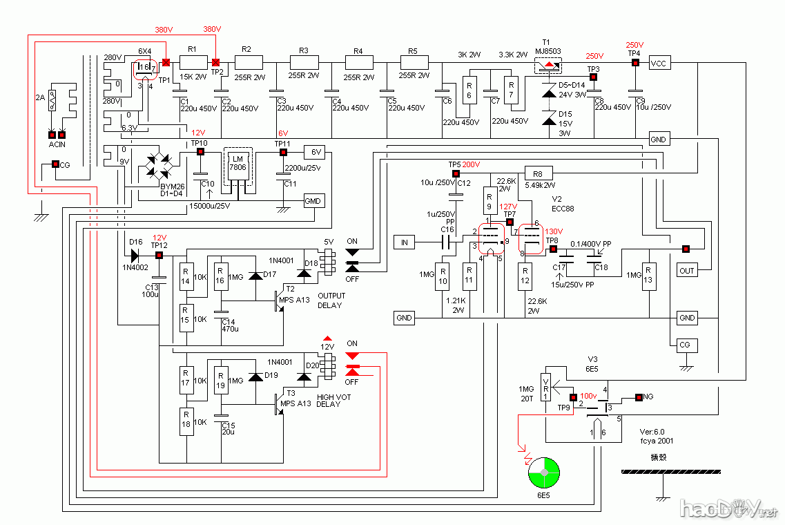
Klimo Merlin 前级在国内似乎了解的人并不多,我对原机也了解甚少,此前级有带唱放机种,因唱头放大用得不多(其实是玩不起),这里只仿造前级放大线路。 电路如下: 原机采用4只晶体管整流,经多级RC滤波,用一只MJE8503和11只稳压管构成约250V电压。放大电路为一级屏级放大直耦阴极输出。原机有高压和输出延时。用料大多是西门子和ROE电解,耦合为WIMA。 花了半天时间画好板子,送去打样。 这区间要做的工作就是准备材料: 1 手上没有西门子电解,索性全部用ROE电容。小弟一向不喜欢用二手电解,现在全新的西门子和ROE电容也不好找了。还好家里还有些ROE的库存,所以除了三只主滤波为测试OK并成色爆新的二手外其他电解都是全新的。全是的东西啊。不知道装出来是什么景象。 有机会倒是想全用西门子电解或PHILPS电解来试试。可以体会到不同的音色。那就是清一色黑色或蓝色了。 2 输出电容很令人头痛,15U的电容不太好找,这里干脆就用25U的WIMA。小弟是学机械的,对电路实在是门外汉,至于这个电容容量大小的影响在这里就不班门弄斧了。大家有兴趣的话自己试。 3 输入耦合同样采用WIMA电容。输入和输出电容对音色的影响较大,大家可以试试其他电容。既然是仿制,就暂时仿照原机的选材了,对不对得上自己的耳朵后面再做调整了。 4 其他材料: 包括1084,高压晶体(这个东西可以从开关电源里拆,耐压应高于400V)买不到MJE8503,就用BUT12A来顶住。 画的图: ![]() 1 整流部分改用6X4整流,但PCB上仍保留了晶体管整流部分。喜欢晶体管整流或想完全按原机线路的话可以另外焊上此部分。 2 稳压管为了避免噪声采用了10只25V的管子串联,本来用2W的应该也够,为了稳定性(或许是心里作用)硬是上了5W的(ON出品IN5360) 3 灯丝部分也保留了原机的7806,同时增加了LM317稳压根据喜好调整。 4 原机的猫眼可以说是一大特色,这里因不好摆放板子上没有画,打算另外搭棚。或者也可以取消。 原机的唱放线路: 准备的部分零件: ![]() 几天后收到了板子,感觉还不错,拿在手里沉甸甸的。 ![]() 焊接中。。。。 阴极电阻用的是旧款PHILPS。高压部分用普通金膜,阻值不一定很准,但稳定性一定要高
插好管子,测试灯丝电压。
(责任编辑:admin) |
































