|
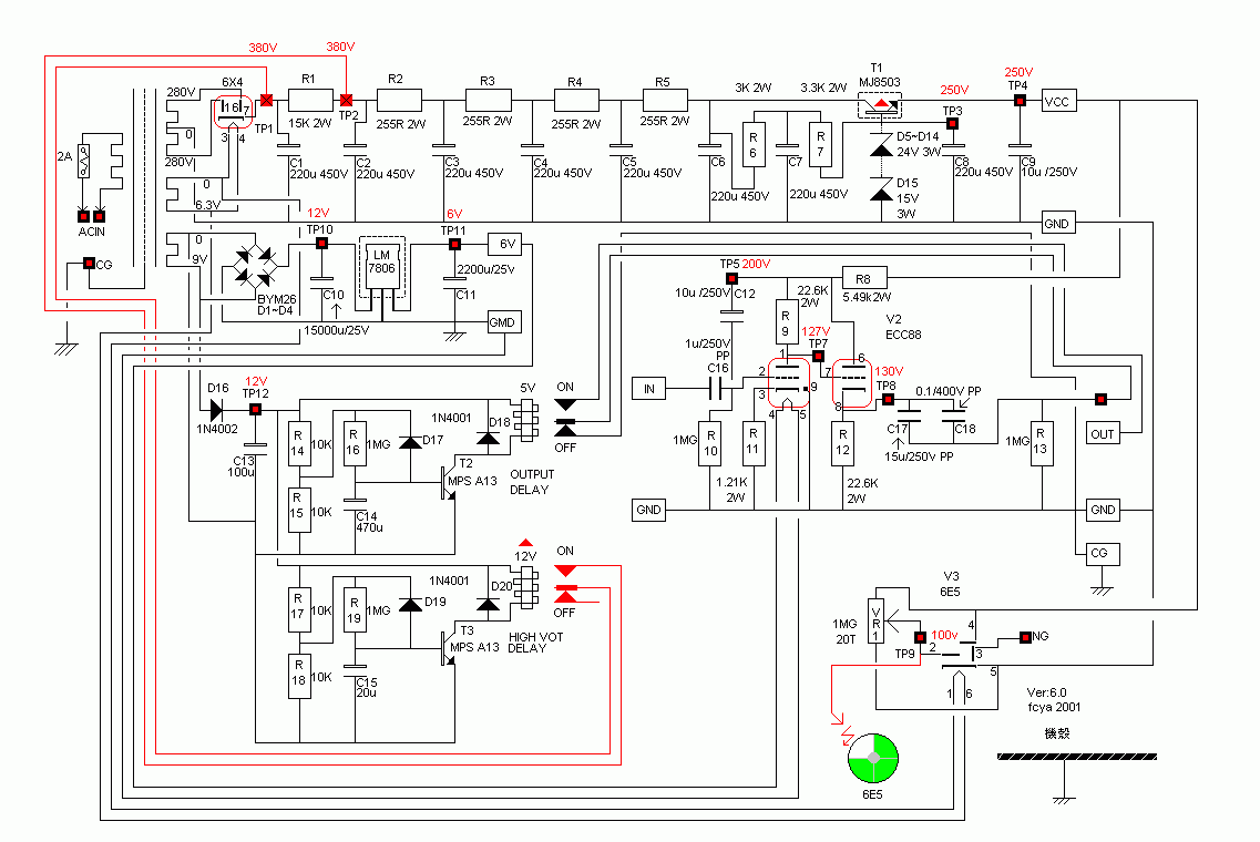
附上电路图 不过此机身价高于6位数不是我这市井小民所负担得起,但是过不久一位多金好友购买下此一部机器,要在下去试听[我想应该是要…]于是驱车前往到达他家试听,由于前些时候在音响店未能仔细观赏此机器,故称现在有机会特地仔细欣赏一番,连机箱上盖都打开仔细端详(虽然上盖是透明玻璃片),乍看此部机器线路尚称简洁电源电容部份几乎全部使用「ROE」立式金色电容,金色亮晶晶煞是好看,交连电容则使用WIMA电容,而真空管则采用德律风根E88CC金脚两支[此系列机器有含PHONO机种或不含PHONO机种本次仿制的线路为无PHONO机种],于是怂恿朋友把此机线路简洁仿照一台应该没问题,不料朋友竟然回达一句如果「你有办法仿制我就让你拆机器」,于是嘿嘿嘿….. 制作开始 由于没有原机线路图于是把朋友那部机器拿来把拆开对照电路版把线路依样画葫把「样图」画下来并把零件数值一起抄录下来,好了于是按照所抄下来的零件数值与样式到材料行购买零件,完了除了WIMA电容以外其余的电容都有问题[WIMA佑X是专卖店]ROE立式滤波电容就没有问题佑X没有进口,别家也找不到原机使用的立式然而佑X只有卧式,不过没关系穷则变变则通大不了重新再规划PCB,猫眼则暂时找不到于是暂且搁下,而且此猫眼管只是当做电源指示而已跟主放大部份一点关系也没有。 材料弄齐全了于是回家自己再把PCB重新规划一遍,把PCB依照在一般材料行所弄来的零件大小再规画上一张PCB图,由于猫眼部份只当做电源指示灯有无没关系就此先放弃等找到再说,只把主线路先仿制起来,哇塞此块PCB超大整块面积有30公分X23公分之大,而且一般商家根本没有这么大片的PCB,由于面积大厚度不能太薄否则就变成橇橇板了,只好到金电子定制PCB,从开始会洗PCB至今,从来没搞过这么大片的PCB,一般材料行所卖的溶解盒根本没那么大,没办法只好到卖观赏鱼的水族馆店定制一个专用的鱼缸来洗电路版(好笑),PCB洗好了就把弄来零件一 一插上PCB连真空管子脚座也一起焊上,用目视仔细检查一遍无误,(在此奉劝初学者要养成一个好习惯就是要把零件要插入PCB之前先用电表量一下看看零件是否不良),在先不要插上真空管的情况下,插上电缘用电表量一下各个工作点的电压看是否一切正常,OK关掉电源再把管子插上再开启电缘看见灯丝如预期的慢慢起来,没冒烟成功了一半,于是把函数讯号产生器接上输入点把输出调在1K 100MV处,输出端接上示波器观看工作情形,当从示波器看到波形正确展示就把整个心放下来了辛苦没有白废,机器搞好了最重要当然是实际试听不然只有纸上谈兵没什么用处,接上后级但后级先不开电源先把此部前级RUN一下也顺便际际五藏庙,机器经过约一小时的热机再用电表量量各工作点看看是否正常有没有问题,一切正常打开后级与CD PLAY(死猪 不累)放一张自己熟悉的 死猪 唱片,当从喇叭传出完美的声音一切辛苦没有白废(还好不然就白搞了),一连试听好几种音乐真的好听 从热门到古典或是日本的演歌,不管中高音真是甜美尤其是中音真是饱满,至于低音部份一点也蒙糊解析度相当好,我后级是采用MOSFET当做输出级[也就是敝人所仿制的包君满意的MOSFET_100W后级]。 隔日携带此机至朋友家与原厂机比较,为了比较缺换特别接上切换器用AB方式比较试听,我也觉得此法比较客观不然这部换那部总有时间差快速切换器材试听比较客观,长时间的比较差别不大,真的要说出差异的话,原厂机高音比较细腻,低音比较厚一点尾韵比较短,中音则差不多,(以我的木耳朵来讲)心想真空管子应该一定有关系于是把管子对换再是听果然不出我所料,声音又变样了于是把两部都差上同样的管子,先热机30分钟再比较试听,嘿这次就听不太出来了, 因为原厂机使用德律风根E88CC金脚而我只用一般德律风根铁脚,音色理论上当然有所差别,因为只有滤波电容立式与卧式不同与电阻材质不同而已,其它像交连电容一样是WIMA理论上音色应该不会差距那么大才对,连续听了一上午一点也不觉得累,心里正高兴者忽然看见朋友脸色表情不太好,居然DIY能搞出这种成绩(此君对DIY没多大信心)经过此次事件之后大大对DIY另眼相看,也改变他对DIY的看法。 重新改良再制作 由于上次对此部机器的比较试听,给我很大信心也燃起对管机前级的热爱,于是再把此部D.KLIMO MERLIN LS前级重新改良设计一下,把高压用的固态二极体高压整流换成真空管整流由于此部机器电流消耗不大,所以以一支6x4整流管的电流来应付措措有余,(下图为真空管整流电路) 再把高压滤波电容换成金属薄膜电容对于音质一定有改善,放眼一看容量有超过100UF/400V的金属薄膜电容实在不多,最后挑上Solen电容,此类型的电容用在主电源部份会有良好的声音,并且有很多机器也使用它,而且用此电容中音也会变得比较饱满纯厚,本机高压电源供应部份比较特别采用类似一种「拍型滤波」此滤波方式可以有效滤除电源交流声及杂讯,由于此机采用4「极」滤波所以除了第一棵电容以外其余的电容量不须要很大,约在47uf 400V左右即可电阻则用2W以上以免发热产生杂音,容量在225欧姆即可。 稳压部份则只用一棵晶体来稳压,再用稳压二极体来稳定电压,由于电压高达250V如果只用一粒稳压二极体来稳压必定会产生大量杂音况且如果只用一棵必定要使用10W以上规格不可,这么大的稳压二极体不只难买而且杂音问题也要考虑,原设计者则采用1024V_5W+一棵15V_5W来构成稳压电路,这样零件就好取得而且大大的降低稳压所产生的二极体所产生的杂音。 至于主放大部份的旁路电容就采用高品质SPRAGUE铝质电容就是上图中蓝色卧式电容,此处电容听过实在试听还是此类型电容用在此处最好听,输入电容经过多种品牌与材质试听本人比较喜欢美国制Wonder Ultima B型电容,此电容我觉得比原厂机所用的WIMA金属薄膜的电容还好听,关于电阻部份本来想采用碳精电阻但由于碳精电阻材质的关系,会吸收水气使阻值改变不利本岛多湿气候,况且本机所用的电阻不多就决定全部采用Holco 2W金属薄膜电阻,这样就不怕用久了而电阻产生变化而影向音质,而真空管的脚座最好找高品质的脚座不然如使用一般铁制脚座日久容易变质氧化容易产生杂音使音质恶化得不偿失,再来就是输出电容此电容在真空管机影蛞糁首畲螅岳词匀ゾ腿≈械阌妹乐频腞EL_CAPS 15uf+MIT 0.047并连,没办法REL-CAPS中低音比较好听可是高音就比较不行于是再并上一棵MIT电容来改善高频响应,此粒电容不宜过大否则高音会变得刺耳,当然还有其它品质更好的电容只是在下的财力与时间有限无法一一拿来试用,有兴趣的往网有可以试试看,一般真空管管机除了线路设计最主要影向声音的部份,依在下浅见电容几乎是占决大部份。 再来就是主放大部份真空管灯丝电压也是影响声音品质的关鉴部份之一,用不同的供电方式就会产生不同的声音如同换真空管一样,原机采用两粒TA7806稳压IC分别供应两支真空管,(如上图)有兴趣的网有可以再加一级稳压或者是把它改成以交流电压供应,如果把它改成交流电压整个声音会变成一般所形容「古早声」很适合听日本演歌很有趣,我在自己使用的机器上用一个三段的开关,分别来使用3种不同的灯丝电压,对听不同的音乐就切到自己喜欢供电方式,真空管在下比较喜欢德律风根ECC88金脚,此管实在好听而且还有良好的音乐性难怪此管价格一直高居不下,再与原厂机再比较试听嘿嘿…这次就轻轻松松就把它干掉了,不管是高音、中音、低音都略胜一筹,把朋友的脸比成「脸阴阴的」,虽然如此对于个人喜欢的口味此也未必和你味口,爱吃咸爱吃淡各有不同,不过此机器如果好好组装会有很好的效果,也会干掉所谓的Hi End的机器,DIY就是有这种好处整部机器内要装什么样的补品就装什么样的补品原厂机有此可能吗,如果可能那这部机器的价格一定也不低,如果乱搞原厂保证也就消失了。 最后如果想尝试本机的声音,由于本机线路简洁可以采用搭棚方式组装应该不会太困难,否则像我自己洗PCB那会很痛苦也自讨苦吃(为配合机箱我把它设计成双面但没贯孔面积30cmX23cmX3mm)业余者粉难照PCB也粉难洗。 (责任编辑:admin) |






















