最好的电子音响科技diy制作网站

haoDIY_音响电子电脑科技DIY小制作发明

当前位置: 主页 > 音响DIY > 胆机DIY > 前级DIY >

破解MARANTZ(马兰士) Model 3靚聲之謎

时间:2012-08-31 11:19来源:未知 作者:admin 点击:
馬蘭士系列中最值得擁有的型號是No.1、No.2、No.9和No.10;最少見的是No.3和No.6亦是坊間最少人談論的,最大可能是「稀有」,因生產量少和收藏家與玩家愛不釋手,以致現今追求者難覓其芳蹤;即使自命豪情萬丈的「富貴哥兒」也自嘆馬蘭士3是可遇不可求,可望而
馬蘭士系列中最值得擁有的型號是No.1、 No.2 、No.9和No.10;最少見的是No.3和No.6亦是坊間最少人談論的,最大可能是「稀有」,因生產量少和收藏家與玩家愛不釋手,以致現今追求者難覓其芳蹤;即使自命豪情萬丈的「富貴哥兒」也自嘆馬蘭士3是可遇不可求,可望而不可即。
小弟在執筆前兩星期接聽了本刊 “陳主編” 的來電並帶來喜訊,談及馬蘭士 “3” 此電子分音要請 “大夫” 看症,驚喜的是小弟受寵若驚得陳主編信任--委以重任,預期的是「天下名機」落在陳老闆手上並非意料之外的事。
苦等一了星期才把它弄到筆者手上,急不及待的拆箱拿出「四件頭」嬌小玲瓏而精緻的M-3圖( 1 ),

圖一
破解MARANTZ(马兰士) Model 3靚聲之謎

圖二(超大圖)
破解MARANTZ(马兰士) Model 3靚聲之謎 

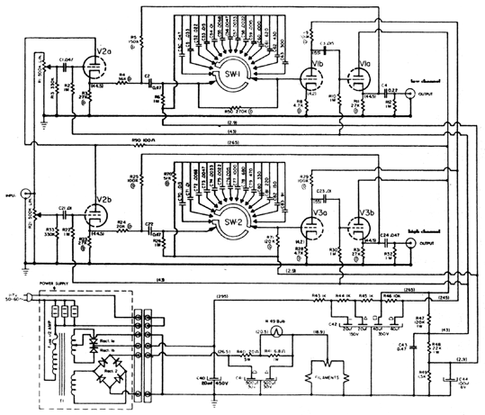
分體左右聲道和各有獨立電源,純銅旋扭和金色的焗漆面版;分體電源也是金色的,極盡豪華瑰麗的外觀。此機是兩路的膽電子分音器,高音、低音段各12段分頻選擇由100Hz至7000Hz各12db音程衰減(Roll-off),還有獨立高、低兩路正負10db的音量控制器,每聲道各用三支ECC83/12AX7作線路放大,請看圖( 2 ) ,我們留意線路圖中的三支12AX7都是加有正偏壓,是為了提供不會太高增益和可令聲音保持一定量的控制力(不會慢聲)。V2a、V2b是高低音兩路的輸入增益控制,V1b和V3a主要增益放大,而V1a和V3b是輸出緩衝級,也是馬蘭士的素常習慣,是用陰極輸的 ( 陰極輸出法比屏極輸出較為低失真 )。因有正偏壓DC-2.9V和DC-43V加於12AX7的柵極,所以全機的最高增益放大只有10db,所以就跟一般的20db前級放大有別;還有的是用電容和電阻作C.R.諧振選頻。電源供應部份仍是整流「硒」,M-3高壓整流比M-7優勝的地方是「全波整流」,即電源牛有兩組高壓用兩組「硒」取得交流正弦波的「正相」,優點是效率高和少開關失真。 

儀器的測試:
線路結構大概了解後,將M-3接上示波器量度,發覺兩聲道都出現不同頻段的不平衡,是古董機常見的問題;尤其是膽電子分音,因為C.R.諧振是決定分頻點,所以要求準確;當電容日久使用產生變值是司空見慣的現象,幾乎所有古董前級只要有音詷容制tone control的就存著這誤差的問題,包括M-7和M-1也不例外,只不過和我們慣常將音控詷至中位,甚至從不理會就不知不覺的以為問題不存在;其實通常都是斑間的Black Beauty(Bumble bee)漏電或變值,因這電容是油紙質的,日久和受熱,當中的油乾涸了,才引致容值有變,有些更有爆裂的現象圖( 3 )

圖三
破解MARANTZ(马兰士) Model 3靚聲之謎 

破解MARANTZ(马兰士) Model 3靚聲之謎
圖五
破解MARANTZ(马兰士) Model 3靚聲之謎 

電容的測試:
筆者已於本刊六月號《玩盡馬蘭士7》的文中提供關於量度交連電容的漏電測試方法,一般是可在原機線路在工作時量度電容;但M-3就有不同了,原因是每級12AX7的柵極都帶正偏壓;所以最好將電容拆下,用另外方法測試,看圖( 4 ) 是簡單的外置電容測試電路,務求找出電容測試點是零電壓,即它是可以良好阻隔直流。另方面,當然順便用電容錶量度這拆下的電容數值,不過交連電容的數值要求並不嚴苛,即V1b交連V1a和V3a交連V3b,還有V2a和V2b的輸入電容數值不須太執著,祗要不漏電和正負10%誤差也可接受;但是斑間電容用在此位置往往都不能信賴,建議改用Sprague的橙色字black beauty信任程度會更高。不過分頻電容就不容忽視,負責低頻的數值是: 0.047u、0.033、0.022、0.015、0.01、0.0068、0.0047、0.0033、0.0022、0.0015、0.001、620p、430p、300p;負責高頻的是:0.015u、0.01、0.0068、0.0047、0.0033、0.0022、0.0015、0.001、680p、470p、330p、220p、150p、91p等。我們要留意的是斑間的Bumble Bee是最大的差誤的源頭,而啡色的mica雲母電容是很穩定,無須費心。又因Bumble Bee的誤差太大(甚至50%),因此祇可選擇性的電容配對,通常最常用的分頻點是350、500、700、1000和1500等,我們就在這幾級下功夫好。在此一提,就是這些分頻電容是無須拆出來就可用電容錶量度,圖( 5 )不過這C.R.電路是兩粒串聯分流式的使用,所以當量度電容時,最好將選擇制詷至別的檔位;以免影響量度的準確,當量度時可令你驚訝的是有些電容可能有正負50%的差距。

更換分頻電容:
終於要拿出多年珍藏的斑間電容和Sprague Black Beauty(斑間Bumble Bee也是Sprague廠早期製的),用數字電容錶一對一對的match實在不容易啊!為了犧牲小我而完成大我(陳老闆),傾囊而出又何妨呢?雖然YK.前輩給予我「玩靚」這機的自由空間是「無限」,但我的限度只能容許所更換的電容是古董的Sprague,因為務求接近原裝和不失「名機」價值是必要的;況且好料用在這稀有珍貴的M-3上,我也是甘願的。請切記更換任何零件時,不要馬虎的剪斷電容線腳後就草草地銲上替換的電容,因為舊零件腳和殘餘舊錫仍淤塞著銲線接口而影響傳導和美感,雖是很多修理工匠的不良習慣,但筆者對自己的要求是專業和嚴謹的,看圖( 6 ) 清除乾凈的銲線口。
完成更換漏電的交連電容和配對分頻電容後,在示波器再進行測試(雙線示波器可將兩聲道同時比較輸出量平衡度和波形相位的偏差)圖( 7 )準確度是無庸置疑,2~5%的差誤也許應該接受的。圖7 A和 B是兩聲道的正弦波比較,是絕對的 match,圖B能將兩聲道的波形重疊一致,當然是絕對的波幅和相位平衡,圖7C就能看到波幅的不平衡狀態,而且有30%的差誤 (是未配對電容時測試的)。又因這M-3高壓和燈絲也是用「硒」整流圖( 8 ),通常「硒」是較易因衰老而致輸出效能低,因此電源的電壓點也應留意,圖( 9 )高壓的最高點是DC295V,若不苛求的話DC280V也算合格,燈絲整流最高點是DC26.5V再經π型電阻降壓至DC18.9V,若量度高點有24V也應收貨了。

圖六
破解MARANTZ(马兰士) Model 3靚聲之謎 

圖七
破解MARANTZ(马兰士) Model 3靚聲之謎  

圖八
破解MARANTZ(马兰士) Model 3靚聲之謎

圖九
破解MARANTZ(马兰士) Model 3靚聲之謎 

圖九a
破解MARANTZ(马兰士) Model 3靚聲之謎 

圖十
破解MARANTZ(马兰士) Model 3靚聲之謎 

另外又發現在燈絲濾波電容上並聯了非原裝的日本電容,原因是原本的Sprague 500u + 500u電容失效圖(9a),修理工匠為了省時省力才作出之行為,看圖(9)。筆者仍是把持著個人宗旨,就是盡量給機會和玩盡每一部機,以原裝料替換當然是重要的,幸好在我電容倉庫找到兩支Sprague四組250u 50v,亦即可以將四組並聯作兩組,等於500u + 500u ,就是那麼幸運跟原裝數值相同,而且這兩支是黑色紙套Sprague,比起原裝的還要好聲,看圖(10) 是古董派發燒友夢魅以求的極品。我肯割愛而成全M-3,YK.當然是求之不得。 

玩膽:
圖(11) M-3的背部,每聲道用三支12AX7,兩聲道共用六支12AX7,但並不要求六支12AX7全是同牌子或配對,筆者建議此機可分級配對膽,即可用三對不同牌子和不同年代的12AX7;即V2是一對分左右聲道使用,V3是一配對,V1亦是要左右聲道的另一配對,這也是玩膽機樂趣和藝術,各類不同牌子的12AX7音色差別;可玩足三款,請參考本刊的創刊號(五月)中的《12AX7大比併》。



圖十一
破解MARANTZ(马兰士) Model 3靚聲之謎 

圖十二
破解MARANTZ(马兰士) Model 3靚聲之謎 

圖十三

破解MARANTZ(马兰士) Model 3靚聲之謎 

試聽:
此時頓萌一聽為快之念,就是用這電子分音分兩路推動「志平」仿西電91的300B後級和2A3後級 圖( 12 ),同時推動兩對「志平」3吋小喇叭圖( 13 ),桃木板負責低音段,黑檀版就擔起高段的責任,M-3的分頻點就可隨意選擇,因志平小喇叭是全音域的,無論選擇任何分頻點這配搭都有卓越的升級表現,無論氣勢、厚度和質感都超越了想像中兩對小喇叭的威力。現時筆者仍有一對ALTEC 604C 15吋同軸單元「土砲」香港聲箱,若抽起原裝分音器,用這馬蘭士3來推動Radio Craftsmen RC-2 ( 6V6 pp )負責高音;RCA MI-12180 (四支6V6)推低,M-3的分頻點選用1500,效果如何呢?雖然想知亦想玩,但只好抑壓著「好玩」的念頭,修心養性的轉投工作罷!是時候交稿了。
(责任编辑:admin)
织梦二维码生成器
顶一下
(4)
100%
踩一下
(0)
0%
------分隔线----------------------------
发表评论
请自觉遵守互联网相关的政策法规,严禁发布色情、暴力、反动的言论。
评价:
表情:
用户名: 验证码:点击我更换图片
栏目列表
推荐内容