|
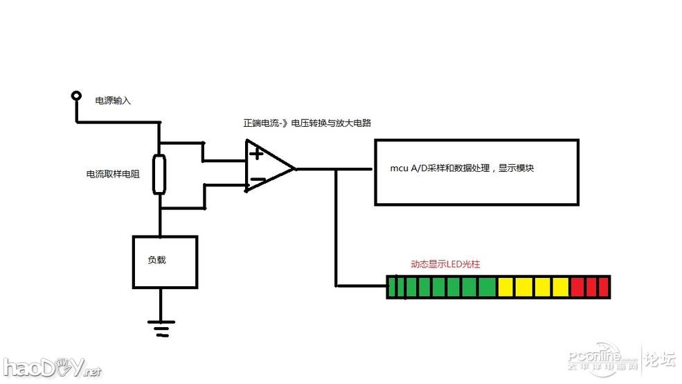
插在交流插座上的整机功耗测试仪满淘宝都在卖,几十块有交易,但是这个东东只能显示整台电脑的粗略功耗数据,我们关系的主机里面的重要部件如CPU,显卡分别耗电是多少?峰值耗电有多大?闲置的时候有多大功耗?超频以后功耗会不会飙升?这些都是DIYer们非常关心的问题。所以很早之前我就在考虑做一个能方便DIYer使用的功耗检测装置,最近开工搞了一阵,现在原型机终于有点样子了,show下给大家看看,欢迎多提宝贵意见和建议。如果大家觉得这种玩意很有价值,我会去开一批PCB来提供给大家DIY。 要监控PC里面各部件的功耗,其实最佳的方法就是把这个监控做到PC的ATX电源盒里面,因为它是PC上主要电源的提供者,在源头上采集数据是很方便和有效的。事实上也有很多高端顶级的电源具备这些功能,一般是透过MCU采集数据后通过USB接口送给PC应用软件来显示和分析。(此类电源见我在2手论坛卖的一批技嘉800W电源介绍:http://itbbs.pconline.com.cn/es/51574197.html)。但是这种电源一般售价非常昂贵,普通消费者一般不会去买。而且这种电源采集的数据速度是非常慢的,是几秒钟内功耗的平均值,所以参考价值有限。同样的现在的高端显卡里面如果用了数字供电模块的话,也具备核心和显存供电模块的电流值,电压值采集功能,用GPUZ也是可以看到很多参数的。这种数据的刷新速度是1s一次左右。 而我想要的不是这种变化比较缓慢的数据,我要做一个可以实时显示的,最好是用硬件实现的东东。最开始设想的系统框图是这样的 ![]() 这是一个单路框图,有电流进过负载(CPU or 显卡)的时候,在毫欧姆级的电流取样电阻上就会产生很小的电压降,比如用0.001欧姆的取样电阻,当有3A电流进过的时候电阻两端会有3mV的电压产生。注意这个电阻的一段是接在VCC上,另外一段接的负载,对地来说电阻两端都是接近电源电压的,这样就不能简单的接入mcu A/D采样端,而是需要进过专门的差分放大电路来进行放大和调理(至少放大100倍)才能和后级的数字处理模块相连接上。后级数字处理和显示模块我最开始选择的是单片机结构,用LCD点阵显示屏显示实时的电流,电压和功耗数据。但是在最早的原型机测试中发现用mcu+数字显示的方式无法提供用户有效的可读性。这是因为CPU,GPU都是超级高速的GHZ频率的设备,这些部件的工作电流变化是非常快速的,而且没有一定的规律,mcu采集回去的数据变化非常快(如果不做刻意平均和统计的话),这样的数据显示在LCD上用户会什么都看不懂的,呵呵。所以我采用了另外一种方式来显示这个实时功耗值,那就是用多位的LED光柱。就是几十个LED封装在一起,输入数据越大,LED亮的个数越多。电压变化的时候LED也会随之相应闪烁,和多年前音响上的音量电平显示差不多的效果吧。这种装置的好处是动态相应非常快,而且是由硬件直接驱动的。 好了,说了一大堆,还是show下制作原型机的图片吧。 ![]() 原型机嘛,不是很高速的线路,首选洞洞板吧。上面3个LED排就是LED光柱了,10位一个,3个排在一起,设计值是每亮一个,代表15W功率,30段最高测量功耗是450W。这3段是给显卡用的,测量的地方是外接的6Pin或8pin插座的位置,提供的是显卡核心和显存的耗电数据。一般来说,显卡外接电源提供的能量占到整张卡功耗的9成以上,很少高端卡还会从PCIE插槽大量取电。 ![]() 背面是经典的线性电平指示IC LM3914,还有LM3915,3916是给音响系统使用的(非线性)。 ![]() 第一个原型机做完,右边部分是关键的电流-》电压变换模块。这个原型机1号基本可以实现设计功能,接下来做原型机2号,可以装进机箱的半成品。 ![]() 图来了,可以看到这个已经是有模有样的了,上面3根是代表显卡功耗,下面2根代表CPU功耗。使用的时候只需要把电源的PCI-E 6pin或8pin插到这个板子上,CPU的12V供电也插上,板子上相应的输出插头再插回去主板和显卡相应的插座就可以工作了。 ![]() 这张图里面很亮的LED实际上是常亮,暗淡一点的是闪烁的,代表功耗在不停的变化。 下面是装机箱里面的效果 ![]() 这张是跑甜甜圈(HD7970 GHZ)的效果,大概是21格,后面几格是闪烁的,峰值功耗约315W。平均功耗是230W左右,和软件测量出的数据很吻合。 看到这里,大家会想知道我们平时用的软件什么最耗电呢?我测试了常见的鲁大师,系统评测,3Dmark11和极品飞车17,结果发现耗电最厉害的是极品飞车17,如下图所示: ![]() 显卡亮了24格,峰值功耗是360W。下面是CPU的功耗,CPU是E3 1230 V3,只亮了3格,区区45W不到。 更多的玩法,可以观察待机的时候和超频的时候的功耗表现,图片忘记拍了。按照目前的测量结果,不管是A还是I家的平台,显卡和U在闲置的时候都只亮1~2格,代表待机功耗只有30~50W的区间,与多年前的平台比相当的省电 (责任编辑:admin) |
























