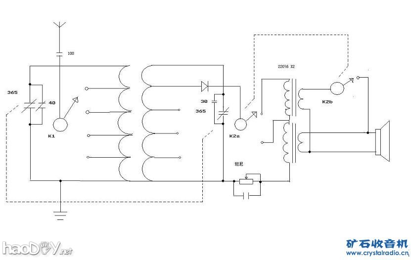
![]() ![]() ![]() ![]() 2米天线,收4个台,两个强台两个弱台,奇怪的是每个强台都有一个重台 就是收到一个台往后再转还能收到,只是声音稍小,不知何故 为了输出阻抗匹配,如低端567Khz在这个线圈里呈低阻,而高端1600Khz则呈高阻,输出阻抗匹配时在负载上的功率最大,另外线圈Q值也高,低端台时变压器只用一个,高端台时两个变压器串联增大输出阻抗 (责任编辑:admin) |
![]() ![]() ![]() ![]() 2米天线,收4个台,两个强台两个弱台,奇怪的是每个强台都有一个重台 就是收到一个台往后再转还能收到,只是声音稍小,不知何故 为了输出阻抗匹配,如低端567Khz在这个线圈里呈低阻,而高端1600Khz则呈高阻,输出阻抗匹配时在负载上的功率最大,另外线圈Q值也高,低端台时变压器只用一个,高端台时两个变压器串联增大输出阻抗 (责任编辑:admin) |
用矿石在家里制作LED发光管,多么神奇的事情,我以前一直认为这是不可能的,直到看到...
四可变电容 可变电容的自制相对较难,这种可变电容是我生平用过的第一个可变电容。因...
...
利用手头的零件平凑了一台矿石收音机。 特意制作了一个活动检波器 SDC13506.JPG (50.4...
在网上下载了各种fm矿石收音机电路图, 矿石收音机,无源收音机,怀旧收音机,复古收音...
diy制作另类调感式矿石收音机,制作过程:1、截取50PVC管10公分长一段;2、单股铜线在5...
捷报!我的环机能收7个台!
更新:2017-04-28
试验平台
更新:2017-04-30
小木盒矿机面板完成
更新:2017-04-27
大音量的推拉式双天线FM矿石收音
更新:2017-04-27