最好的电子音响科技diy制作网站

haoDIY_音响电子电脑科技DIY小制作发明

当前位置: 主页 > 音响DIY > 胆机DIY > 后级DIY >

6N1+6N1+6C19电子管胆机单端放大器功放篇

时间:2012-08-26 21:04来源:未知 作者:admin 点击:
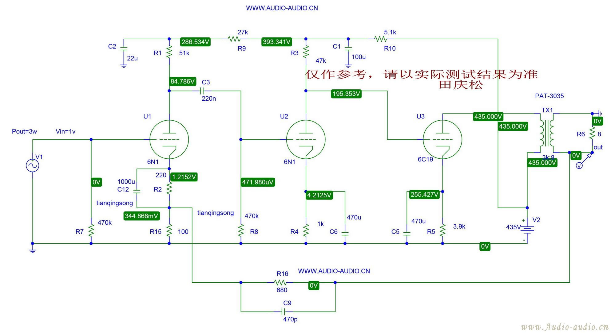
先期声明,由于这不是一篇实际制作篇,给出这个帖子的原因,完全是由于我也喜爱这个这只小小的功率单三极管,只是希望这个帖子能作为朋友们在制作6C19单端的某些参考,但是不能作为实际的制作例子加以引用,除非是有朋友们在制作这个放大器之后并作出实际测试
先期声明,由于这不是一篇实际制作篇,给出这个帖子的原因,完全是由于我也喜爱这个这只小小的功率单三极管,只是希望这个帖子能作为朋友们在制作6C19单端的某些参考,但是不能作为实际的制作例子加以引用,除非是有朋友们在制作这个放大器之后并作出实际测试,并以实际测试的性能为最终参考!
在这个例子中,采用的是前苏联6C19的管模型,前苏联的这只管子与国内的6C19的特性有所不同,所以如跟实际例子中的特性相差明显,请理解。
这个三极管推动的例子,我完全是以我个人的爱好或思想进行电路的前期设计,但是由于很多人的理念不同,所以会与某些朋友的设计思路产生某些抵触或较大的分歧,这些我不另外进行一一解释,我只是谈谈我个人的思路,另外,对于这个电路的前期仿真,由于时间问题,我不再针对这个小功率管搭配其它三极管的电路设计,因为世界上的电子管太多,无法兼顾,请朋友和老兄们谅解!

6N1+6N1+6C19电子管胆机单端放大器功放篇

这是一楼电路在3W输出时所得到的输出波形,有效值电压。
还有在功率为3W输出时所对应的非线性失真,在3W输出时,其失真为0.583%(理论值,仅作为参考,请以实测值为准)。
不过,输出3W的功率,对于这个电路来讲的话,已经是使出吃奶的力气了,毕竟这只管子仅为11W的最大阳极屏耗,用的时候我还略微让它超了一点儿。


 输出波形和输出电压有效值

6N1+6N1+6C19电子管胆机单端放大器功放篇
3W输出时失真

6N1+6N1+6C19电子管胆机单端放大器功放篇


在这个电路中,耦合电路和电子管的阴极旁路电容的取值,有几个的取值较大大一些,这主要是为了让电路中的各低频极点避开,以免极点频率靠得太近造成在大环路负反馈中引起对低频特性的提升,不过,在实际中,由于还牵扯到输出牛的特性不同,可以根据实际情况来进行调整。



为什么没有采用国产现有的6C19参数?
其实原因很简单,因为这只管子的国内参数,给出的栅负压曲线仅到-70V处(请查看无线电通信用电真空器件手册),这对于我们要采用很深负压的应用例子来讲,这个特性参数的曲线同样是远远不够的,由于这个原因,那么我们在采用国产6C19作深负压运用时,其精度同样不敢让人保证,在这个情况下,我们何不如采用已经给出了较深负压特性参数的前苏联管呢?这样既保证了精度,又可以作为国产6C19管子的参考。

电源设计,我就没有必要跟上了,请有性趣的朋友根据自已的实际情况进行调整,只要达到电路的要求即可


6N6在80V屏压,栅负压为-2V,电流只要不是太小的情况下,线性亦还是不错的

6C19的最大灯丝与阴极间电压高达正负250V6N1+6N1+6C19电子管胆机单端放大器功放篇
直耦功率级电路中的阴极电阻从来都是耗电和发热的大户,这个可以选用50W的大功率金封电阻来解决,当然温度不小。
实际上,给出了这个电路的工作点,老兄可以自然地将它改换成推动级与功率级用阻容耦合的形式(只要保证末级功率级工作点不变就行了)


这是此电路在2W输出时的谐波分布情况

2W输出时谐波分布

6N1+6N1+6C19电子管胆机单端放大器功放篇

 6c19屏色小2

6N1+6N1+6C19电子管胆机单端放大器功放篇

那个电路图容量为470p中的C9,在实际中根据电路的实际情况来进行调整,根据示波器测得的高频特性来确定容量的大小,如果拿不准或者没有条件测试,也可以取消掉它

6N1+6N1+6C19电子管胆机单端放大器功放篇

6N1+6N1+6C19电子管胆机单端放大器功放篇

6N1+6N1+6C19电子管胆机单端放大器功放篇

阴极电阻的发热是个大问题,可以直接改成阻容耦合的,保证工作点不变即可6N1+6N1+6C19电子管胆机单端放大器功放篇
不过,可以这样想,就是传统的输出方法,其1K欧(屏流为60mA)电阻上的功耗也有6W了,反正是个发热,反正总要用大功率电阻了,索性破罐子破摔了

(责任编辑:admin)
织梦二维码生成器
顶一下
(1)
33.3%
踩一下
(2)
66.7%
------分隔线----------------------------
发表评论
请自觉遵守互联网相关的政策法规,严禁发布色情、暴力、反动的言论。
评价:
表情:
用户名: 验证码:点击我更换图片
栏目列表
推荐内容