|
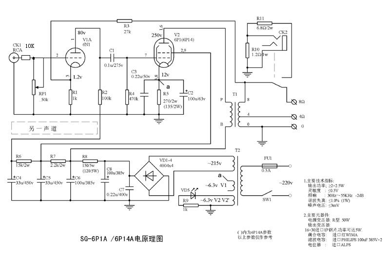
从下午4点做到现在,其中被电了3、4次(电容放电),烧了一个高压电容。真的要小心。万用表也差点烧了。 大概做好了,通上电,测了一下工作点,竟然和电路图上标出的差不多。一放音乐,响了,真神奇啊。 噪音还是有的,我用的灵敏度高的全频,但音乐初听上去不错。 今晚能睡好了。 5月26号 今天整理一下线路,固定好电源电路,但是线还是够乱的。 现在的噪声已经很少的,真幸运啊。可能与变压器有中心抽头有关(高压、灯丝都有抽头) 用《卡门》试一下功放的解析力,发现这部功放的解析力不差,有点出扶意外。乐器的轮廓还算鲜明,响应良好。 牛是成品的曙光牛,成品牛的低频一般是可以的。如果真的有解析力,那是意外之喜。 一直寻找蛋鸡那种蜜糖般甜蜜中带点透明的感觉,低频舒服、高音明亮而不毛躁、清甜的感觉。如果还有一定的解析力,即整个音乐画面更层次分明,那就更好! 听音比较 和前胆后石比较: 1)解析力。6p1比前胆后稍差一点。前胆后石的解析已经是很高的,以前前胆后石和全石机比较过。 2)人声。前胆后石的人声直白一点。可以看出前胆后石的频响宽些。6p1的人声多了一份感情,人声醇厚点。 3)乐器。蛋鸡播乐器是有些特别。蛋鸡多了一层色彩,轮廓感更强。 4)低音。差不多。6p1的低音好似厚点。 5)6p1在声频范围内的能量感强点,前胆后石的能量分布均衡点,但也觉直白。换一种角度是更真实些,更少点印染。很难说谁绝对更好。 现场 试听 电路图 电路接法有些不同。采用典型的何生电位器接法。音场会好,解析力会提高。 (责任编辑:admin) |





























