|
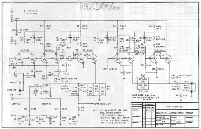
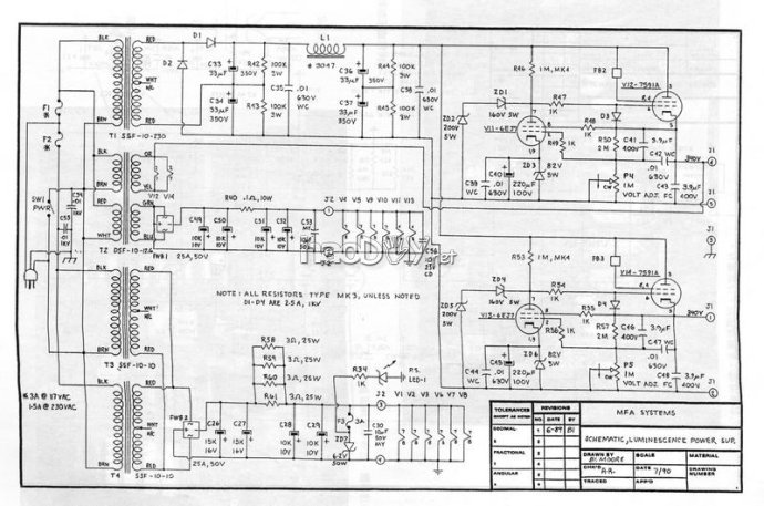
缘起 此外,台湾的 刘汉盛先生也曾专门撰文《三大前級DRG NA2、 MFALuminescence、,MBL 6010世紀大對決》评价MFA,给了它很高的评价(节选): “ MFA Luminescence的意思是「冷光」。早在1983年,他創設Audible Illusions時,Bruce Moore己在設計這部原型機了。一直到1985年初,Luminescence才正式產品化(1986年他才與Scott Frankland合組MFA公司)。1985年底,改良為A型,86年中改A-1型,87年初又改為A-2型,87年中旋及變為A-3型。到了88年初期又改為A-4型。1988年底,終於改為B型(這次將電容幾乎改光了)。89年底又改為B-1型。90年中,又從B-1型改為B-1C型。這就是目前我所拿到的Luminescence。 打開前級頂蓋,映入眼簾的是左、右聲道各五支老古董雙三極管。它們中有RCA的6DN7、5691、Sylvania的6EM7、Paytheon的5692。 這部前級裡看不到一塊線路板,所有的零件全都是用最原始的搭線來連接。在這部前級中,Bruce Moore用了八個CaDacitor Technology濾波電容。除此之外,Rel-Cap、WonderCap、Solen等電容塞滿全機,連電阻都用1%誤差的Resista。這些補品電容電阻還不算稀奇,機內配線採用的竟然是Cardas、KJmber。甚至連電源箱到前級的電源線也是Cardas特製的。 再來看看電源箱吧!您見過有四個變壓器的前級電源部份嗎?您看過幾部用真空管穩壓的前級?在這個電源部份,用了6 EJ7與7591 A穩壓管各二支。在整流方面,Bruce Moore認為用真空管整流太耗錢,所以用一般的橋式整流方式。 聽過DRG NA2之後再來聽Luminescence時,你將會發現Luminescence實在溫柔極了,它的高頻與極高頻沒有NA2來得強烈(應該說是柔性的):它的低頻量感不像NA2那麼多,它的速度感不像NA2那麼快。但是它具有一切老式真空管前級與新式真空管混合之後的好處。這話怎麼說呢?自中高頻以下,Luminescence表現出極為真實的空間感覺與寬廣的動態對比:而且它在中頻與低頻的堅實觸擊質感表現得非常好。雖然它的高頻以上頻帶不如NA2亮麗,但這並不是說它不透明,相反的,它擁有與MBL 6010一樣的陰柔透明感,讓人聽了很舒服。而在極低頻的延伸上,由於低頻量感並不過量,因此很容易就聽到該有的極低頻。更重要的是,Luminescence有一種四平八穩,堂堂皇皇的氣慨。這種氣慨讓聆者覺得是在音樂廳中聽音樂,而不是在聽Hi-Fi。這種感覺不是獨立討論各種Hi-Fi特性可以傳達的。 Luminescence的Phono特性與CD大不相同,不同處在那裡?Phono比CD要更柔、更細緻,聽起來倒像是用「被動」那一檔來聽CD般。在此,我要告訴讀者,如果您祇聽CD的話,請不要買Luminescence,因為您是在暴珍天物。 總體而言RG NA 2的弦樂鮮銳無比,一切錯誤都無法隱藏。而Luminescence、MBL6010的弦樂則柔軟多了。若拿Luminescence與6010來比,則6010的弦樂線條又比Luminescence細。換句認說,Luminescence的弦樂線條可能比較適中。聽銅管時,DRGNA 2可以說是無比的光輝燦爛,其傳真度令人咋舌:而Luminescence則較有銅管的厚重味,銅管亮度也不那麼強:MBL 6010則最像在音樂廳中輕鬆的聽銅管演奏。木管方面,NA 2最具形體感,Luminescence最溫潤,MBL6010則較傾向古味較重的木管。就鋼琴表現而言,NA 2的擊鍵堅實無比,好像可以看到迸裂的火花般;Luminescence在觸鍵那一剎那的速度感上就慢了些;鋼琴音粒也不以NA 2那麼浮凸;MBL 6010的衝擊性也不如NA2;不過音粒純淨的程度似為三者之冠。當然在打擊樂器方面,Luminescence及MBL6010均要掩面。” #p#分页标题#e#![]() ![]() ![]() 电路及分析 ![]() ![]() ![]() ![]() ![]() ![]() 唱头放大器 对于MC/MM微弱信号放大线路来说,首要的核心问题是噪声控制。一方面,放大级的噪声直接关系到整个系统的信噪比。唱头输入信号是毫伏级,一般要求信噪比在60dB以上,所以折算到输入端的等效噪声应在微伏级或更低。 另一方面,对于毫伏级放大,线路中非线性器件自身所产生的失真是微乎其微的,放大管工作在微变状态,其线性工作范围远远满足需要。但是,当噪声与信号的电平可比的时候,噪声完全有可能把信号扰乱,使得信号波形产生失真。因此可以说,该噪声不仅是关系信噪比,还影响到放大线路的谐波失真。 MFA线路的第一级采用多管并联主要意图是解决噪声以及伴生的失真,每只并联管子工作点在小屏流(约0.5mA)低屏压(约100V),此时管子处于阴极空间电荷最浓密的饱和状态,这是微小信号放大线路减低噪声的通常做法。其次,通过多管并联,也使第一级的输出内阻减低。 第二级是复合管6EM7的第一个管子(放大倍数约70倍的高u管)组成,而第三级是6EM7的大电流管子构成的阴极输出器。第二级6EM7第一个管子接法的另外一个特点是使用固定栅极偏置,此举最大的益处是管子的阴极可以直接接地,免去了阴极的电解电容,没有通常由阴极电解电容所导致的非线形失真。MFA在信号放大线路部分刻意避免使用电解电容,而只用无极薄膜电容。但是增加一组栅极偏置电源究竟是否有利,一定会比自给偏压使用阴极电解电容获得更大的好处吗?拿《前级放大器设计史》作者是枝重治的话来说,似乎是在表现一种“发烧友的追求欲”,这是个尚可商榷的问题 现在让我们来分析一下MFA独特的RIAA网络: RIAA均衡放大第一级5691管的屏极输出内阻约为20K-25K,由于信号是工作在微变状态,这个屏极输出内阻是常数,等效为一个固定的电阻。这只等效电阻加上R5(20K)与C7米勒电容一起,所形成的栅输入转折频率就异常接近75us/2.12khz了。MFA原机给出的RIAA精度指标较高,全频段误差不超过0.2dB,所以有理由相信,第二级6EM7栅输入回路上的频率特性就是75us/2.12khz这个点,否则将必然破坏RIAA精度。 所以,MFA的RIAA均衡放大部份实际上是结合反馈式与衰减式的线路,对3180us/50hz、318us/500hz这两个点上是用反馈式,而对75us/2.12khz这个点用衰减式。它还巧妙地利用了管子的等效米勒电容和线路上消除高频自激的小电容,来确保RIAA的精度。看到这里,不禁为Bruce Moore的构思拍案叫绝!这也是它与M7的思路及做法完全不同之处。#p#分页标题#e# 这样做的特点是,在频率的低端因为反馈量相对较小而对瞬态有利,在频率高端采用衰减式,避免了过大的环路高频反馈量,对瞬态失真也是有利的,在确保RIAA均衡精度的同时,着力解决瞬态失真问题,对提升整体音质应当会有很大的帮助。 总体来说,MFA的线路框架与马兰士M7有很多相似之处,甚至可以说是脱胎于M7的一个改良版。 首先是它用看起来有些夸张的手法,来解决放大器第一级的噪声问题,也解决了噪声带来的谐波失真问题。其实,许多技术严谨的放大器,往往会把噪声与谐波失真结合在一起,也就是THD+N来描述谐波失真特性,这点对低电平放大器来说尤为重要。在声音表现上会有“干净、纯真”的特点。 其次,整个放大器增益高,放大级数多,除了对静态响应指标要求以外,还充份考虑到瞬态响应的问题,为此该均衡线路混合使用了反馈式与衰减式,在高电平放大级上采用低频单极点反馈等等措施。可以认为瞬态响应问题的解决,是相对M7线路的一个重大的改进。 放大器的瞬态响应特性对音质的影响和意义,在一定程度上,甚至比单纯的谐波失真、频率响应等一些指标更加关键。优良的瞬态响应能使声音表现得“自然生动和活泼”,同时还会“色彩感淡化”,不是那么的“浓妆艳抹”了,是一种相对“质朴与真实”的听感。通常人们在听某些无反馈放大器时,也能明显的获得这种体验,尽管无反馈放大器的一些指标并不那么的如人意。 高电平放大部分的线路的特点 MFA高电平放大部分是按照宽频带平直放大的要求来设计的。 它的输入级6SN7两管并联做共阴放大,每管静态屏流约5mA,栅偏置电压为3.5V左右,具有较高的输入动态,不仅扩张了频率范围,也降低了反馈闭环后的瞬态失真。这是个相对比较现代的输入级设计思路。 第二级与第三级使用6DN7复合双三极管,其中一只特性相当于6J5的三极管做共阴放大,工作点与第一级接近。这两级放大都是采用自给偏压方式,但是与RIAA均衡放大部分一样,都没有阴级旁路电容,而且由于级间耦合的RC时间常数设置得较大,约为0.2s,即低频转折频率为0.8Hz,除了最后输出端的耦合电容,对于反馈环内的整个高电平放大部分来说,这是唯一的信号回路低频时间常数,成为低频单极点反馈线路,非常有利于低频性能和反馈闭环稳定。 6DN7另外一只屏极耗散功率及输出电流均较大的三极管做阴极输出。MFA原机的最大输出电平达70V ,几乎能驱动任何后级放大器。但是对于一定的后级输入负载,在如此高的电平之下,其相应的输出驱动电流当然也会不小,输出电压动态范围必须与电流动态范围相适应,否则就不能保证其波形不失真,一些设计不良的放大器对这个问题往往不够重视。6DN7阴级跟随级的工作电流约12mA,动态范围近20mA,因此对后级负载的驱动与适应能力可以说是相当强。 制作 这次制作,对原机做了少量的修改:没有按照原机的电源变压器、扼流圈的组合方式、而是采用每个声道各一个高、低压电压变压器和一个扼流圈,一路高压和灯丝稳压电路,实现了真正意义上的双单声道电路结构;将晶体管整流变成了电子管,将原机灯丝稳压的6.2V/50W稳压二极管改成了三端稳压集成块,将稳压电源取样放大管由6EJ7改成了EF86,调整管由 7591A改成了6L6;主要是为了选管的便利。MFA的机器还有个特点,喜欢在耦合、电解电容上并联小容量电容,,我实际做机时,没有并联。 变压器和电子管 ![]() 电子管的选择:6EM7\6DN7只有美国管,因其少见,下面给出了它的资料。其它象6SN7\6SL7,按照我的听音取向尽可能的采用了英国管。 图5部分电子管特性图 ![]() ![]() ![]() 一个好线路,可能毁于一个坏机壳,这在前级和唱放上更加突出。这次的机壳是在深圳深威五金公司制作的,这家公司的申老板热心快肠,破例接受了我这个极小数量的单子,还帮忙修改了许多设计上的小错误。机壳采取2mm冷轧钢板制作成箱式机壳(这对于唱放要求的屏蔽来说非常重要),面板采用12mm的铝板,整体制作质量很好。本着“器材无非是欣赏音乐的工具”的想法,整个机壳设计成全黑色,低调朴素。 图6机壳图 ![]() ![]() 阻容元件 机内线、焊锡、接插件 焊机 图7.机器内外观 ![]() ![]() ![]() ![]() ![]() ![]() ![]() ![]() 测试及听音评价 听音评价历来是非常主观的事儿,我更是很少说起自己DIY机器的声音特点。但是,不得不说的是:MFA的声音真的不错!通过在自己和别的发烧友家里的系统的反复听音试验。它的声音自然、沉稳大气,中性。能够敏捷、忠实地反应不同的唱臂、唱头、软件的声音区别,之前,有人担心大管子播放弦乐和女声会不会粗?试验下来是这个担心是多余的,播放小提琴时丝丝入扣、亮而不毛的高频和细节、钢琴的沉稳和暗劲,都有上佳的表现,尤其是在重播交响乐,得益于电路的设计和强大的电源,场面、层次和音场都非常好。在大动态时,音乐就像那那一层层、一阵阵潮水向你推了过来,让您不得不说,MFA,是为交响乐而生的! 图8.听音 ![]() ![]() ![]() (责任编辑:admin) |


#p#分页标题#e#














































