|
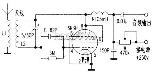
用电子牵制作的功率放大器,播放数码音源更显魅力,因为调频广播及电视(伴音)高品格音源很是富厚,不少电子管喜爱者又开始对电子管收音机发生了浓重的乐趣,据此笔者也作了一番实行,此刻调频广播音乐频道多,用电子管调频收音机吸取还原音乐信号,再用电子管音频放大器播放音乐,其音质音色更是锦上添花,令人向往! 因为调频广播(电视伴音)事变于超高频范畴,在业余建造前提下,假如回收超外差式电路,电路较量伟大,装置调解坚苦,笔者回收超再生吸取的要领,电路简朴,轻易建造,现将建造环境简述如下。 1.元件配制 本机电路如图所示,是一个自灭式超再生吸取机电路。因为大都频道频率事变在88MHz~108MHz范畴,以上海文艺频道(中间频率96.8MHz)为参考点,L2用Φ2mm镀银铜线,在外径Φ15mm模具上以圈间距为2mm绕制5匝成空心式,L1用(Φ2mm镀银铜线在L2外衣绕2匝,圈与圈之间的间隔为2mm。两个线圈之间的间隔约2mm至3mm。高频阻流圈用Φ0.32mm漆包线,在直径10mm纸管上分三段蜂房密绕150匝,段距2mm。天线用一米长的拖线即可。电子管选用J级6K3P或6K4,也可选用6J1,但其增益不变性不及6K3P及6K4(变μ管)。 可变电容有制品更好,没有制品可寻旧收音机拆出双联可变电容器改制,其要领是拆除部门动片和定片。其容量与片子相关为:动片定片各一电容量为20pF,二动片夹必然片容量为47pF,三动片夹二定片容量为100pF,详细行使数值按照吸取频率而定。
2.组装调试 因为调频部门事变在超高频状态,应将这部门元件装在有机玻璃板或塑料板上,线圈安装应间隔板上10mm至15mm,接点平稳,以防高频机震,各元件应只管紧凑安装在管子四面适当的位置,以减小漫衍电容和漏感发生的影响,便于调试顺遂。 此吸取机的调解较量简朴,搜查接线无误后,接通电源,调理电源电压节制电位器W至恰当位置,就会听到刺叭有丝丝的超再生噪声,然后调理可变电容器C和调理线圈L(拉伸或压缩)即可收到播音,此时超再生噪声便被压下去,再调理电子管6K3P栅极电阻和电容至恰当值,最后调理电源电压节制电位器W,使声音更清楚和清脆。至此再重复一次整个调解进程,使音质越发动听动人。 (责任编辑:admin) |






















