反绕双值线圈两波段 MOSFET 检波的矿石机(2)
时间:2017-04-27 16:44来源:www.crystalradio.cn 作者:mak1939 点击:
次
首先请看主题帖开始的几个电路图。 第一图是普通二极管检波的电路。 第二、三图是 FET 检波的电路,电路设计虽然有点不同,但是 FET 检波部分是相同的。你可以把调谐线圈和源电极线圈看成是一个连续的线圈,在这个
首先请看主题帖开始的几个电路图。
第一图是普通二极管检波的电路。
第二、三图是 FET 检波的电路,电路设计虽然有点不同,但是 FET 检波部分是相同的。你可以把调谐线圈和源电极线圈看成是一个连续的线圈,在这个线圈的某一个位置抽头,接可变电容器的动片(地线)。这样对于两线圈的绕线方向就比较容易了解了。
我的矿石机和他们不同之处,只是把调谐线圈和源电极线圈都分割成两个相等,但是绕线方向相反的部分。接收中波广播段低频端的时候这两部分串联;接收中波广播段高频端的时候这两部分并联。这样做的好处是波段展宽了,选台容易而且对高频端的灵敏度有明显的提高(详细的解释请参考 “利用反绕双值线圈的高灵敏度高选择性单回路四波段矿石机” 一文 )。
从前面的第二、三图比较,调谐线圈和源电极线圈的比值分别是 36:8 和 70:8,可见源电极线圈的圈数是有比较大的伸宿性的。我希望通过试验,两个波段能够共用一个两圈线圈,这样就可以省掉两组开关,只用一个两刀两位开关。
下面画几个简化图,希望能够帮助说明问题:

我试的时候没有接任何天线和地线,还故意远离有天地线的地方,搬到客厅去试。房子内的接收环境应该不算好,因为外墙里面都有一层铁丝网。我还没有统计能接收多少电台,大概总有十多个吧。
这样的环状天线矿石机不能指望声音很大,但是选择性是出乎意料的好,电台之间没有互相干扰。 |
、
(续前面第 1 帖主题帖)
今天试验用 4 个 MOSFET 并联检波(即用一个 ALD110800APCJL QUAD MOSFET 集成电路),发现音量大幅度提高了。接收最强的电台时,两个 MOSFET 并联检波的最大输出电流是 18 uA,换成 4 个 MOSFET 并联检波则达到了 40 uA,而最令人满意的收获是听不出失真了,收听所有电台的音量都大为提高!
在室内不同位置收听,信号强度也会变化。最强的电台可以超过 50 uA,但是信号太强能够听出失真。
发现一个有趣的现象。当放在车房的矿石机接上天线和地线,调谐到相同的电台时,这台在厨房没有外接天线和地线的环形天线矿石机的音量亦明显地增加(例如在 810 KHz 的 KGO 电台,输出电流可以从 35 uA 增加到 50 uA)。两台矿石机的距离至少有 12 公尺,与屋顶的室外天线也距离 6 公尺以上。两台矿石机之间会有这样大的影响,是出乎意料之外的。
如果改变一下检波器电路板上的 16 针 IC 插座接线,插入两个 8 针的 ALD110900A MOSFET 双集成电路(也就是 4 个MOSFET 并联)效果也应该是相同的。
对不同的检波器做了一个不很严谨的试验:在相同条件下接收同一个电台,输出变压器初级接 20 千欧,Sound Powered 耳机负载接次级 2.5 千欧。然后接入不同类型检波器,调整谐振电路至最佳谐振点,测量检波后的直流输出电流。结果是:
1 个 2AP9 锗二极管:6.3 uA
1 个5082-2835肖特基二极管:7.0uA
2 个 MOSFET 并联(即一个 ALD110900AP 集成电路并联):18 uA
4 个 MOSFET 并联(即一个 ALD110800AP 集成电路并联):34 uA
可见对于弱信号检波,这种零偏压 MOSFET 的检波效率比一般的二极管好得多。
|
线路图
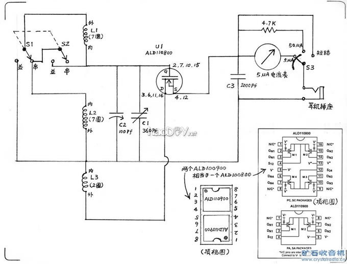
这是矿石机改进后的线路图。
有三点和最初的电路不同:
(1)两个源电极线圈串联成为一个两圈的线圈,两波段都用这个两圈的线圈。不再分为串联或并联,减少了一组波段开关。
(2)集成电路的源电极(S)改接输出端,汲电极(D)改接线圈 L3。这样可以照样检波,而且输出更大。
(3)用集成电路 ALD100800 代替 ALD100900,变成 4 个 MOSFET 并联。可能因为阻抗匹配得更好,检波输出成倍增长。也曾试过用两个 ALD100900 替换 一个 ALD100800 ,同样是 4 个 MOSFET 并联,但是效果不如 ALD100800 ,原因不明。

也可以用两个 ADL100900 代替 一个 ADL100800。只要在 IC 插座上 把第二个 ADL100900 转180度插进去就行了,接线不必更改。
制造公司的资料建议把集成电路的空脚(N/C)接地减少杂音。但是我发现接地之后检波输出的电流下降很多,所以没有接地。
|
环形天线加磁棒
今天试验在环形天线内加磁棒。
在环形天线内加了 12 条 185 X 10 mm 的中波磁棒。本来在线圈内插入磁棒时线圈的电感会变大,使调谐范围改变。但是因为磁棒在线圈上不好固定,我把线圈四边变成类似花篮式的结构,磁棒插在中间。没想到由于导线上下交叉,不需要减少圈数,电感居然和没有加磁棒之前差不多,稍微调整补偿电容器就可以保持原来的调谐范围。
加入 12 条磁棒之后,中波低频端的灵敏度稍有提高,高频端反而下降了。这可能和磁棒材料有关,也可能和磁棒的位置有关(例如全部放置在线圈内缘而不是使线圈成花篮状)。初步的结果似乎显示,这样加入磁棒并不能显著提高天线的效率。
希望大家提出建议,应该怎样改进试验。 |
(责任编辑:admin) |
织梦二维码生成器
------分隔线----------------------------