|
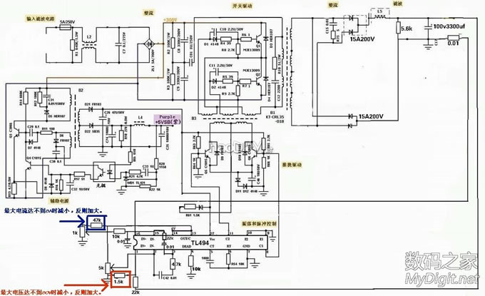
ATX电源设计经典、工作稳定、功率较大,最主要是废旧ATX电源存量大,用之不适、弃之可惜。怎样来充分利用发挥余热,实践证明是完全可行的,既能让初学者练练手又能利用电源发挥作用,更有利于环保。 设想:1、在不重绕主变压器的情况下能不能提高电压,拓展电源用途。 2、带载时全电压段没有有害的自激(在低电压低电流时有少许杂音可忽略不计)。 3、指标:0-80V,0-8A主意在电压升高时电流要下降,带载总功率控制在180W以下,80V时最大在2.2A以下。(如果坛友感兴趣,下次就试验分段自动限流) 制板:根据494(7500)方案设计,主要参照lone-lin坛友的(不会用软件制作请谅解),有谁正式出PCB板的话,辅助和推动变压器用可变接脚方案,以适应电路基本相同而接脚不同的电源(原理图见图1)。主整流采用半桥全桥兼容方案(见图2),本PCB板是用于试验的,辅助电源没有装用12V外接。 选料:主要看主变压器原有的条件(见图3)。 改动:1、整流用高速管,耐压200V15A,最方便用共阳共阴对管(见图4)。 2、主滤波电容用100V3300UF。 3、改分压取样电阻在1.5K左右,要试后再准确取值(见原理图)。 4、改主变压器接线,这是最主要的一环(见图5、6、7)。 5、泄放电阻要加大到5.6K3W一个或2个,一个在低电压时反应较慢(在下次自动限流中一并解决)。 装配:还是几句老话,装前元件测量、装后认真核对;先装辅、后装主。 调试:先装好辅助电源并调试合格,后装好主电源一起调。刚开始调一定要串灯泡,主要看有没有短路和严重自激(主变压器有屏蔽层,加上全桥整流就基本不会有自激,这也是防自激的主要措施之一),如有各种自激请参照我的另一帖,这里调主要一是调1.5K左右的分压取样电阻的正确阻值,调压电位器最大时电压达80V,如达不到则减小阻值,反则加大。二是调电压在10V,调电流电位器在最大时能否到8A,如达不到就减小47K调流电阻,反则加大。如果有人没有1K和5K的调压调流电位器,都是10K的可在电位器上并联一个1K或5K电阻就等同可用。 关于消自激:1、相关元件要配对。 2、主变压器要有屏蔽。 3、到可调接线用屏蔽线。 4、调试时要按顺序调。
感谢大神的支持,再上二张大电流和大功率测试图。 ![]() ![]()
(责任编辑:admin) |










































