|
筆者曾道:「依足線路去銲製土砲,很多時未必好聲」,更甚者可能未必有聲。回想過往的銲機經驗,歷盡艱辛,全因Hi Fi意志及精神的驅使,不甘於就此多一失敗記錄,亦不能容許太多半途而廢的機落入床底,毅力就是這樣練得來的,决意找出失敗原因,亦吸取每次的經驗及教訓,小弟亦願引而一談。
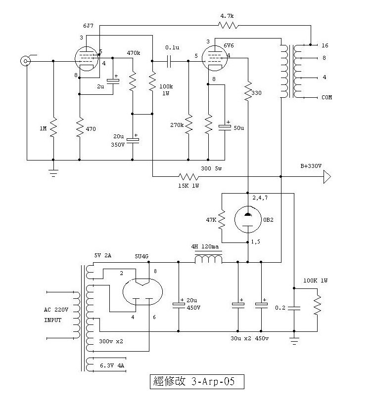
負回輸的調校 上期提供的單端線路,此線路的英文標題是 “high quality treble amplifier”是即是為高音單元而設計的,若以full range來推動喇叭體系,線路也應有修改必要。此線路有兩組回輸電路,上期提過若刪除一組回輸(6V6屏極電阻,回輸至6J7的陰極),能提高6db以上靈敏度。負回輸設計對於控制簡單頻率的諧波失真甚有幫助,但迅態互調失真及迅態諧波失真就受反效果影响;簡單的講就是高負回輸量的放大器反應及速度慢,較為複雜的大場面音樂重播就有所缺欠,但單樂器,人聲的甜美又是那麼的討好,反之若無回輸的設計則往往場面有餘,幼細甜美不足,頗不近人情感,而筆者較為喜歡的是「中庸之道」,即是取其兩者的中間,約是總負回輸量的6db~10db左右正是合適,所以今次的改良線路圖及連電源供應全圖,圖(二)的負回輸電阻由470Ω改為4.7k,才能附合現今的口味,能照顧得到音場、定位、速度感、又能收歛過份的 “激”。至於喜歡如何處理的手法,就悉隨尊便好了。此線路兩聲道全圖總消耗電流約為65ma,發熱量並不大,筆者隨手拿著的電源牛,高壓組為AC300V x 2與原本線路的DC260V稍高出少許,但也不要緊,只要品質好,加少許變通,照用可也。 五極管接三極須知 素常很人喜歡將四極管及五極管,接成《假三極》法,聲音的柔順度及淳滑度有所改善,一洗以往粗聲強橫,但輸出功率就少了一半,在高效率喇叭,小了功率可能不成問題,但有一面倒的看好嗎?當然有得亦有失,失的是少了些開揚起伏和豪氣味。生動活力卻滲有人為粉飾的圓滑,帶有些含蓄感,喜歡與否正是因人而異,事情有兩面的角度。 若用於低質素 “粗聲橫蠻” 而又少了些文化修養感的功率管,「假三極」此做法無疑是優多於劣,一試亦無妨。又那些來自 “名門貴族” 的靚胆,此行真有點浪費之感,因為它們先天已有其開揚、通透、細緻及得天獨厚的高貴氣質,又何須浪費一截的功率,再加以修飾的幼滑;話雖如此,亦要用得其法呢?總之三極管就是三極管,五極管變假三極管並無絕對的優勝。筆者願另行提供另一處理方式予閣下參考圖(二)的線路全圖,連接於功率管6V6的簾柵極,接往0B2的充氣穩壓管,它是無燈絲的,本身並不發熱,是另類的管子,其家族包括0A2、0B2、0C2、0A3、0C3、0D3、不同型號不同電壓降,管內當有高壓導通時,發光的顏色亦是不同型號不同色,是頗有趣的。
圖(二)B是 (责任编辑:admin) |



























