|
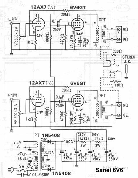
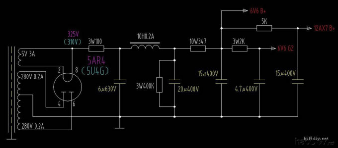
前端时间受网上罗技3寸的诱惑(主要是便宜),也去邮购了一对,又在广州箱艺订了一对背载式箱体,算是弄了个全频箱,300块的成本发出来的声音让我对3寸口径和这种箱体刮目相看。后来耳机大家坛的甩师傅又开始新一轮FOSTEX团购,于是决定好好玩玩全频。关于用什么功放来推,我个人喜好还是自己做一台小功率的电子管单端,2A3其实挺适合,但总体投入和机子的体积都不会很小,而且还需要很认真地去做,这个以后再说。就我手上闲散的资源,弄一台6V6GT或EL84的单端机是比较有利于资源再利用的。另外对机子的外观我要求小巧精致一些,以前自己手工加工机箱的辛苦和乐趣我也都尝过了,这次想找个现成的机箱省点力气,杂志、网上考察了一段时间后,相中了凯立的6P14单端的底座,凯立的牛以前用过好几只,不能说特别好,但是很实在,价钱也算实惠。 6V6GT的单端耳放我以前做过,那时6V6GT是接成三极管用的,前级管及线路试过很多种,各有各的味道,这回做功放还是用标准接法,线路就用这个,12AX7一级共阴放大,电容耦合,负反馈的量最后减少了一些,大约在-3dB左右,这样声音的瞬态更好一点: 电源部分改为5AR4整流,CLC滤波,电容都用XINDAK、SOLEN的MKP电容,而且各级、左右声道分别用单独电容退藕、单独接地。级间耦合用的是SPRAGUE VQ,6V6GT的阴极电容用ROE。这些元件和用法在以前已有体会,所以出来的声音也还算在掌握之中。机器的外观: 凯立原厂底座就是两个九脚孔,我的机子现在只需要一只12AX7,订底座时也可以只做一只九脚孔,但考虑到可能会改别的线路,还是两只孔适用面广一些。另一只管座空着不好看,手里6N3有几十只,插上一个接上灯丝当摆设吧。 ![]() 机器的内部: ![]() 这部小单端的制做只能说是按部就班,一切尽在掌握,接假负载通电调试,测量各处的工作点也与计算没多少偏差;接上音箱,音量全开也没噪声。 手上倒是有JENSEN、MIT、REL-CAP,没舍得用在这机子上。觉得VQ的声音与价位与它还算般配。做这一套,一般些的用料大概在800多元左右,其中凯立的座牛组合要6XX。 实际用的阻值与原图略有变化,工作点电压: 12AX7是双三级管,用一只等于左右各用半边,一般来说同一管内的两个三极管的配对情况会更好些。用两只无非是两级放大、SRPP、并管,或者每管只用半边,都有管子的配对问题,线路的表现也是有利有弊。 电源部分,跟通常的胆整流线路没有太大差异:这个图是两声道共用的,讲究一点可以左右声道的每一级各用一只电容滤波,并各自接地。凯立的电源牛的次级是260V+260V,但我家的市电电压一般都在245V左右,所以相当于次级交流输出280V。用5AR4整流的话,对本机的总电流而言(110MA左右),输出电压是325V;如果用5U4G直热管整流,输出电压是310V(这里说的都是后面接电容滤波型式时的输出电压)。10W347的电阻我是用几只3W电阻串联的。主要考虑方便电压调整,只要用引线适当短接,就可以得到合适的阻值,相当于一个电位器。调整的目的是使6V6GT达到设计的屏压,最大管耗不超过极限。你实际制作的话,要根据你的情况对电源牛的次级电压、阻值进行调整。我这次用的电容的容量都不大,最大的20UF,我的想法是在不影响信噪比的情况下,滤波电容可以选用小一点的容量,这样对高频的清晰度和声音的瞬态响应都有好处。选用MKP也是出于这方面的考虑。实做下来此机的信噪比还不错,在半夜安静、音量全开时,耳朵紧贴单元可以听到微弱噪声,离开5厘米就一点都听不到了。 (责任编辑:admin) |






























