最好的电子音响科技diy制作网站

haoDIY_音响电子电脑科技DIY小制作发明

自制FM电子管收音机试听(8)

时间:2013-05-10 09:45来源:www.crystalradio.cn 作者:硅两瓦 点击:
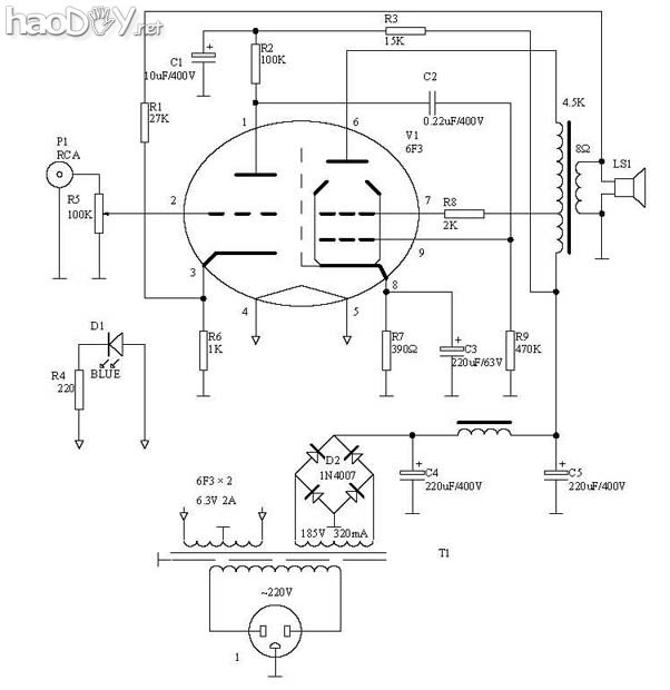
待续......整理中) 继续上图:6F3的图和6N3的图,6N3的脚位是对称的,不要以为和其他6N系列一样哦 6F3.JPG (90.6 KB, 下载次数: 25) 20054610499160.gif (2.03 KB, 下载次数: 17) 12.gif (69.6 KB, 下载次数: 15) 鉴频
待续......整理中)


继续上图:6F3的图和6N3的图,6N3的脚位是对称的,不要以为和其他6N系列一样哦

6F3.JPG (90.6 KB, 下载次数: 25)

 

自制FM电子管收音机试听

 

20054610499160.gif (2.03 KB, 下载次数: 17)

 

自制FM电子管收音机试听

 

12.gif (69.6 KB, 下载次数: 15)

 

鉴频部分

自制FM电子管收音机试听


CCUI介绍的调屏式振荡器,他的信号是是通过一只电容偶合到混频栅的,我是那个线在混频栅极绕了几圈,这个偶合电容还不能太大,太大了会挺振.可参考YCCUI电路


14.gif (63.04 KB, 下载次数: 15)

 

自制FM电子管收音机试听


下面是天线线圈和振荡线圈,反馈线圈,注意后两个线圈是纠缠在一起的,注意分清头尾

11.gif (65.09 KB, 下载次数: 22)

 

自制FM电子管收音机试听

 
(责任编辑:admin)
织梦二维码生成器
顶一下
(6)
60%
踩一下
(4)
40%
------分隔线----------------------------
发表评论
请自觉遵守互联网相关的政策法规,严禁发布色情、暴力、反动的言论。
评价:
表情:
用户名: 验证码:点击我更换图片
栏目列表
推荐内容