|
表(一)曙光 300B研究記錄
|
工作類別
|
Ep (V)
|
Eg (-V)
|
Ip (mA)
|
RL (KΩ)
|
Wo (Watt)
|
|
Class A
|
200
200 |
42
39 |
30
40 |
2
2.5 |
3
2.6 |
250
250
250
250
250
250 |
55
52
50
48
44
45 |
30
40
50
60
60
80 |
2
3
2.5
2
2.7
1.5 |
4.9
4
4.4
4.7
4.1
5 |
300
300
300
300
300 |
65
63
63
61
58 |
40
50
50
60
80 |
2.5
2
3
2.4
1.7 |
6.7
7.2
6.1
6.6
7.5 |
350
350
350
350
350 |
76
74
74
74
71 |
50
60
60
60
80 |
3.6
2
3
4
2.2 |
7.8
10.2
8.3
7
9.6 |
400
400
400
400
400 |
91
89
89
87
84 |
40
50
50
60
80 |
5
3
4
3.5
2.5 |
8.4
11.5
9.4
10.5
12.5 |
450
450
450
450
450
450 |
104
102
100
100
97
97
97 |
40
50
60
60
80
80
80 |
6
5
4
5.5
2
3
4.5 |
9.5
10.7
12.5
10.1
17.8
4.6
11.5 |
表(二)是外國300B的工作例
|
1 Watt OUTPUT
|
|
40 |
5 |
100 |
1K |
10K |
50K |
Hz |
|
-2 |
-0.5 |
-0.3 |
0 |
+0.5 |
+0.2 |
dB
|
本機頻應表

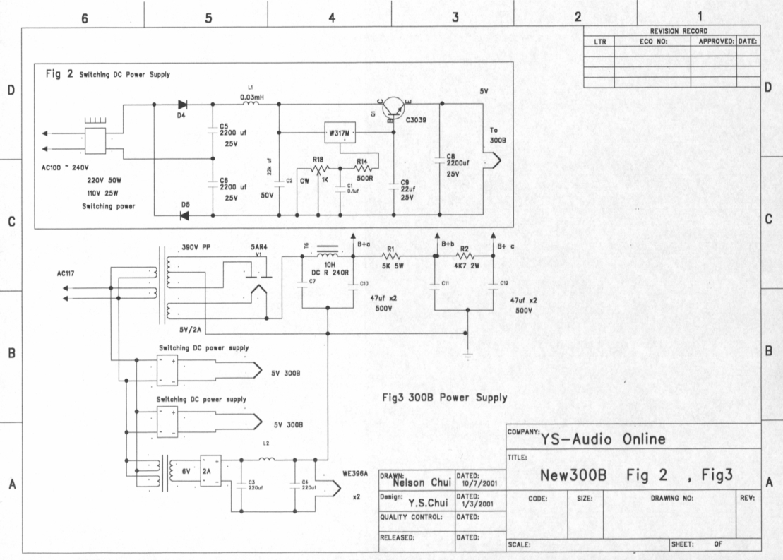
圖 2 , 圖 3
適用100V至240V市電
圖 2.)是電子牛直流器線路,採用Motorola消特基 MR2400F高速整流子作倍壓整流,為了能適合市電 240V-100V範圍,能好好地作業,基準管為 W317M,採其電壓調整率 0.04%/V,溫度系數 0.1%/C及輸入電壓高達40V。電流放大管 C3039最大運用 400V/7A,足以應付 5V/1.2的輸出,為了有良好的散熱,最少要用 15w散熱器。

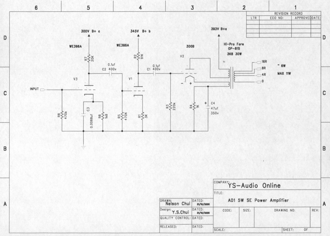
圖 4 為本機放大電路
300B陰極負回饋
圖 4.) 為本機放大電路,一支 WE396孖管,作兩級電壓放大,推動 300B作功放,採用Hi-Pro Force OP-81S, 它有一組強放管陰極回饋組去改善輸出功率的頻應, 本机接成負性回饋,其實它只提供3db回饋,但音色增值力高。WE396A第一級電壓放大級,陰極有粒補常高頻旁路電容 0.00068µF,以增強音效上的空氣感。
300B直熱陰極廢除平衡電位
本器的300B燈絲陰極取消了平衡電位器,免了調校,該電位器通常 100Ω至 50Ω中點焊接元件,作為噪音調零之用,但用了電子牛直流器,靜音噪聲電壓低達 0.4mV,故可廢除,路圖標示+ 原因,要左右聲道一致而已。
貴氣浮現
機取用桂光 300B,沒有特別原因,聆聽裏,本机3D感特別穩定,人聲增了貴氣,空氣感不俗,高音尾聲及清晰而長,使人側目,跳躍感頗佳,感覺上中國300B有脫胎換骨之感 , 與新西電 300B比較, 人聲略輸,小提琴略輸,空氣感各有千秋,但色士風勝 ,高音樂器勝 .
特訊 : 中國 6N3 ,與 5670或 WE396A它們只是接腳相同, Ip, Eg特性曲差異較大,只能作為修理代 包之用。



(责任编辑:admin) |