最好的电子音响科技diy制作网站

haoDIY_音响电子电脑科技DIY小制作发明

当前位置: 主页 > 音响DIY > 功放DIY > 前级DIY >

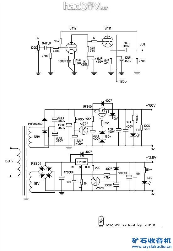
6112、6111电子管胆前级

时间:2013-02-27 13:39来源:www.crystalradio.cn 作者:lxyi 点击:
新年快乐! 6112 6111胆前级、电源和前级是分体的、日后电源可以一源多用、电路是因材施用、可能在施工时还有变动。 制作过程如下: 1、设计好PCB、作底片 一、先把设计好PCB做底片出来〔要负性〕、但底片四周要比铜板大34cm左右。 底片 一、因是用双层板、
新年快乐!
6112 6111胆前级、电源和前级是分体的、日后电源可以一源多用、电路是因材施用、可能在施工时还有变动。
6112、6111电子管胆前级 

制作过程如下:
1、设计好PCB、作底片
一、先把设计好PCB做底片出来〔要负性〕、但底片四周要比铜板大3—4cm左右。

6112、6111电子管胆前级

6112、6111电子管胆前级 
底片
一、因是用双层板、底片要两张、先把两张底重叠在一起、把位置对好在用透明胶纸把两张底片三个侧边用粘好、留一侧放铜板。注意在粘时底片不要移位、否则做出来的板、底面板的洞对不上了。

6112、6111电子管胆前级 
粘好的底片(好像口袋一样)
2、铜板清洗、贴感光膜
一、找块铜板要比PCB四周大5mm左右的、(不是感光膜边很容易掉的就会破坏PCB线路)。把铜板用白洁布和洗衣粉清洁好、不要有油渍、再晾干或用风筒吹干。(我是用风筒吹干、快点)

6112、6111电子管胆前级 
清洁前

6112、6111电子管胆前级 

清洁好铜板

二、贴膜、(感光膜不要在太亮的地方操作)先裁好感光膜、但要比铜板大。再把感光膜的保护膜撕开〔随便一面都可〕、但不要全撕掉、大概撕3CM左右就可以了、再贴上准备好的铜板上、再用纸巾擦感光膜、不要太大力、贴完撕开的膜在撕后面的……在擦时不要擦到有汽泡、这点要有点技巧、其实很容易掌握的、如果有汽泡PCB就意味有断线!尽量贴膜时不要有汽泡。贴好膜如果真还有小汽泡就用美工刀刀尖刺破再用纸巾擦平。贴完后再把多余的膜割掉。

6112、6111电子管胆前级

6112、6111电子管胆前级 

贴膜中
6112、6111电子管胆前级 
贴好膜
四、把贴好膜的铜板再用电烫斗加毛巾在上面来回烫5、6次就可以了。(温度我是随便的、双面板两面也要烫)

6112、6111电子管胆前级 
压膜中〔加强膜和铜板的附着力〕

3、曝光
一、把贴好膜的铜板(同时把感光膜的保护膜撕掉)放进已准备好的底片里、即两张底片中间、。(注意要把底片和铜板间不要有汽泡、因感光膜有粘性把底片粘住了产生汽泡)、如果有汽泡用手慢慢地把汽泡推出铜板压平就OK了。另面一样做。

6112、6111电子管胆前级 (责任编辑:admin)
织梦二维码生成器
顶一下
(3)
60%
踩一下
(2)
40%
------分隔线----------------------------
发表评论
请自觉遵守互联网相关的政策法规,严禁发布色情、暴力、反动的言论。
评价:
表情:
用户名: 验证码:点击我更换图片
栏目列表
推荐内容