最好的电子音响科技diy制作网站

haoDIY_音响电子电脑科技DIY小制作发明

当前位置: 主页 > 音响DIY > 胆机DIY > 后级DIY >

6dj8+807电子管单端胆机

时间:2012-08-29 17:48来源:未知 作者:admin 点击:
807是一支旁热式氧化物阴极束射四极管,它可以用作高低频功率放大,最高工作频率可达60MHz,以前听过的807胆机都是推挽机,特点是速度快,个性爽朗,分析力却稍差,音色偏硬。如果807甲类工作,情况可能有改观,大家可以试一试单端807甲类胆机。 评价一套音响
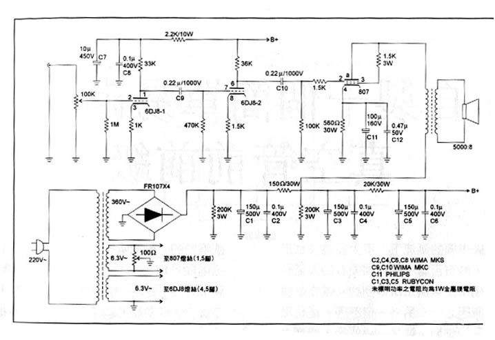
807是一支旁热式氧化物阴极束射四极管,它可以用作高低频功率放大,最高工作频率可达60MHz,以前听过的807胆机都是推挽机,特点是速度快,个性爽朗,分析力却稍差,音色偏硬。如果807甲类工作,情况可能有改观,大家可以试一试单端807甲类胆机。 
评价一套音响系统是否靓声,除了音色和音质外,更重要的是平衡度及对音乐的表现力。我不主张突出高频和低频,只有整个频带的平衡才是最接近原音的。本着这个宗旨,设计这台807机,电路力求简单,不用大环路负反馈,不加高低频补偿电路,电路如图,前级分两级放大,都由6DJ8担任,两级电压放大都加如了电流负反馈,这样可以减少失真,并使音色更为柔顺,缺点是速度放慢,放大倍数降低,但807本身速度快,音色硬,加入两级电流负反馈恰好可以弥补807的缺点。后级电路是自给偏压电路,工作于甲类,整机无大环路负反馈。


精良的电路是靓声的重要保证,元器件的重要性也不能忽略,放大器是一个能量转换控制器。我们从音响系统中,听到的声音能量由电源提供的,只有纯净的电源才能保证洁净的声音,只有充足的电源供应,才能保证放大器的控制力和力度,输出变压器是胆机重要的能量转换器件,它对放大器的各项指标影响极大。理论及实践告诉我们,输出变压器的功率容量越大,初次级直流电阻越小,放大器的速度和控制力就越好,电源变压器和输出变压器都是采用优质硅钢片和高强度漆包线绕制。这台807机壳用1.2mm厚不锈钢板制成,面板用10mm厚钢板经精加工,镀18金后,用清漆密封,整机用搭棚方式焊接。

音响是一件极为主观的东西。主观归主观,必要的测试还是要有的,实测输出功率约8W,10方波反应良好。此机音色中性,速度较快,音乐感强,至于表现爆棚及浩大场面,只有数瓦输出功率,当然力不从心。

6dj8+807电子管单端胆机 (责任编辑:admin)
织梦二维码生成器
顶一下
(0)
0%
踩一下
(0)
0%
------分隔线----------------------------
发表评论
请自觉遵守互联网相关的政策法规,严禁发布色情、暴力、反动的言论。
评价:
表情:
用户名: 验证码:点击我更换图片
栏目列表
推荐内容