|
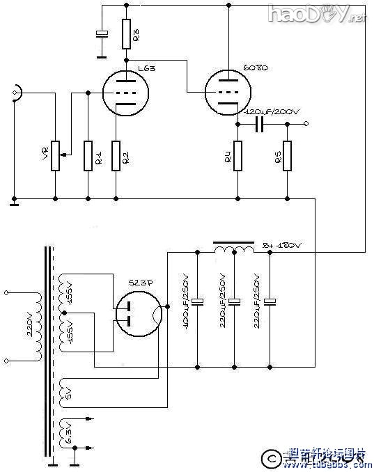
几句废话 原来随口把自己这次做的耳放叫做“超级耳放”,但是还未到正式写下制作过程和心得,已经被不屑。要知道现在人都有很强的自信心,基本上可以做到不需要任何详细机理分析,只需搭眼一看,便断定你这不行或你这很行。为了安定团结的大好局面不被我破坏,为了不致引起大的社会动荡,为了中国人民很行,为了中国建设很行,为了中国工商很行,为了中国农业很行,我决定把我这耳放的称谓改作“巨型耳放”,没有意见了吧。 怕啊~~ 没听江湖中常有狠话放出来:“智力再好,一砖撂倒”么? 怕砖呀~~ 引子 这一次,是认认真真为自己做件事。尽管以前捉刀设计过很多的东西,但是我一直都是听的都是个很低端的实验品,使用的是普普通通的被粪青所不齿的曙光管子。不过毕竟设计工作是自己的“月光职业”,所以更多的时候是被主业的事物缠身。静下心来的时候,只想在音乐中找点慰籍,所以并未太多在乎硬件。很怀念上大学时,每个星期天早上10点钟几个同好静静守候在收音机旁如饥似渴地聆听半个小时的“听众点播歌曲”,现在还有这种渴求吗?还记得在炎热的夏夜,第一次用双卡收录机从岷江音乐台的立体声节目中听到Schoenberg的《净化之夜》,那种让人流泪的激荡,现在还有这种感动么?现在晚间的节目,不是卖鞋垫就是治肾虚,然后一大帮马甲打电话进去疯狂追捧,我呸!咋这么像我们网络呢?! 话说回来,能够让硬件更加完善一些,是不是可以更好地重播音乐呢,正是基于这个想法,加之现在的工作相对轻松一些,于是产生了好好犒劳自己的不良动机。同时这么多年也积攒了好多好元件,更由于有先前那么多或成功或失败的设计经验铺垫,所以决定革命了,干吧! 从哪开始呢? 想起一句“名正言顺”的成语,对啊得先取个名啊!音响里正好播到老柴“如歌的行板”,那啥就这个了,行板!不急不徐,中庸稳妥,andante!搞定! “未成曲调先有情”了一番,开始正题吧。以前给别人做的设计,很多有商业用途,所以必须在性能和价格上作非常多的妥协。因为毕竟绝大多数用户并非发烧友,你给他讲那些很好的技术指标没用,他在听满意的情况下对他最有用的是好的价钱而管你是不是西电麻皮线,你就是用麻绳都是那么大回事。 但是对自己就不一样了,自己给自己打工,省什么呀省,什么好来什么,什么WE、Telefunken都装上,最起码也得Mullard#p#分页标题#e#啊,还要正宗原装盒的NOS。这么多的NOS装上去,怎么也要3000块钱吧?3000?那是起价!要是用一日本管啊,我在坛里都不好意思跟人打招呼。 男人,对自己就要很一点! 架构和设计 说到电路架构和相关电气机械设计,其实还是看菜下饭的过程。虽说是为自己做要好上加好,这个好也是相对和有条件的。所以整个过程其实也就是在给出的已知条件下,最佳的解题方案而已。 那么我给自己设定的方案是: 1、一级共阴放大加一级阴极跟随输出; 2、双单声道结构; 3、复古一点的方式,用胆整流加传统双Π滤波。 原理图如下:
变压器是成都中煌音响电器有限公司黄大仙那里定做的,原不是为这个机器,但也不妨捡个现成吧。最高2次侧电压155V,经过整流滤波,最后能够给出的B+应该在180V左右。根据这个基本条件,就可以计算这个电路的工作点了。 现在的问题是我的两个耳机阻抗,假如我们不考虑其复变函数特性,仅仅视做纯阻抗,SENNHEISER HD600的阻抗是300欧,而GRADO SR325的阻抗只有32欧! 也就是说,我要推动的负载有一个阻抗范围,阴极输出器的输出阻抗也要有一个较大的适应范围。 对于阴极输出来说,理论计算输出阻抗非常简单,因为阴极输出的放大系数约等于1,所以输出阻抗简化成1/s。我采取的方案是选择6N5P(6080/6AS7)并管,前面的管子则选了6N8P(我实际上使用的是和6N8P参数类似的单三极管L63)。按照#p#分页标题#e#6N5P的标称值,其跨导s=4.45,Ro=1/s=225Ω,并管后Ro=112Ω。 我曾经做过试验,只用6N5P的单三极管推 SR325,在大声到激情澎湃时确实能听出失真,但是这时的产生的音压耳朵已经受不了了。也就是说,正常音量下是听不到失真的,何况并管后输出阻抗又降低了一半。 但是有一个问题,1/s是理想状态,是没有考虑直流偏置的状况下。如果考虑直流偏置,就要考虑阴极渗透率这类的因素。 来看看6N5P的特性曲线:
电流在80mA左右时,以栅压为-20V的曲线比较理想,此时Ua在80V左右,由于B+是180V,所以Uk约为100V,现在条件下,算是比较理想的态势。
上述情况下,开路状态下的阴极输出器的最大饱和压降和动态摆幅是多大呢?根据上面的条件,Ua=80V,Uk=100V,Ia=80mA。通过这个工作点作负载线到栅压为0V的特性曲线相交。可以看到,这种情况下的饱和压降达到了40V 左右,那么正半周的摆幅为180V-100V-40V=40V#p#分页标题#e#。对于负半周来讲,由于理论上有Uk的动态,Uk是大于正半周的,所以负半周的动态肯定大于正半周。根据“木桶效应”,这时负半周的计算就没有实际意义了,动态范围主要由正半周决定。其有效值为40/ 2^0.5=28(V) 。 再计算电流摆幅,看看6N5P的特性曲线,由于手边没有电子管图示仪,不能将特性曲线进一步细化,只能就图论图粗略估算。在Ug=0V时,电流摆幅为120mA,而Ug= -40V时,电流摆幅=50mA,静态屏流IpQ=80mA,正半周Io-p为40mA,负半周Io-p为30mA,明显不对称,所以最大摆幅不能取40mA,只取30mA。30mA/2^0.5=21mA,电流有效值为21mA。 可以看出,开路状况下的输出阻抗为28/21×1000=1300(Ω),并管后为650Ω。所以实际状况比诸理想状况下的计算值差距是很大的。6N5P的曲线实际上是不够好的,当然这是旁热式三极管的通病;但是又要有很低的内阻,又要有足够的屏耗指标去满足输出,我们在选管上面,不得不做一些妥协和综合考虑,好在电路指标并不完全反应音质效果。 现在看看实际的闭合情况。 根据上述条件,阴极电阻值应该是1250Ω,并管情况下为625Ω,选取标称值为680Ω的固定电阻,功率要在20W以上。 那么这种情况下,在32Ω和300Ω的负载上,分别可以取得多大的输出功率呢? 1)32Ω:680Ω并联32Ω,约为30Ω,30+650=680Ω,28V/680=#p#分页标题#e#41(mA),0.041×0.041×32=0.053792=54(mW) 2)300Ω:680Ω并联300Ω=208.2Ω,208.2+650=858.2Ω,28/858.2=33(mA),0.033×0.033×300=326.7(mW) 试着用戴维南定理对电路进行等效,即将电压源短路,电流源开路,直接计算电阻混合电阻: 等效输出阻抗显然有650Ω并联680Ω=332Ω,此时可以看出,和1/s的值差距还是很大,而32Ω状况下,差值也很大。 这个电路是直耦方式,那么6N5P的栅压Ug就应该是6N8P的屏压Ua,也就是说,6N8P的Ua=100-20=80V。 现在来选6N8P的工作曲线 ![]() 现代音响设备的音源部分的输出电平通常在1.23V rms,为了保证信号的不失真放大,我们可以选择6N8P管子Ug=-2V这条曲线,当Ia=3mA时,Ua=80V,Ug=-2V,符合设计条件。同时Ia=3mA#p#分页标题#e#左右的线性是比较“科学”的。当然越往上越接近线段的直线段,但是工作点同时还受制于Ug,电流也不能太大。 好了,题解到这里算是有明确的答案了,剩下的事情,就是做机验证计算数据了。按照那个电路高手小红帽的说法,其实严格的解题,肯定是按照工作电流附近的微变等效电路来解,但是在工程上通常把手册给定的参数作为数据计算就可以了。我们在计算输出阻抗时要算的,其实是带负载能力而不是输出阻抗,因为管子一旦选定输出阻抗基本上就定了,除非是并联和加入反馈啦才会产生相应变化。 设计计算一般是设定在理想状态下的,和实做肯定有一些出入,只是对实际的结果要求不要太理想化就OK了,要不然会陷入一种始终达不到理想状态的“痛苦”中。呵呵,比如我就很希望在我设定的工作点附近,6N5P的跨导骤增!哈哈。 电气设计 电路架构确定,于是相应的元器件就有了谱。露在外面的元器件大大小小共10个:两只电源变压器,两只扼流圈,两只5Z3P整流管,两只L63/B65单三极管和两只6N5P/6080双三极管。大致排列了一下后我不得不惊呼:卖糕的!这个东西做下来好大哦!已经大过市面上绝大多数的电子管功率放大器,所以叫巨型耳放一点都不为过。好在是自己玩,夸张一点是允许的,但是作为商品机的话肯定就有大问题了。 说起排列问题,就是整机的设计问题了。看似简单其实学问大了去。首先要考虑电气特性,搞清楚元件间的“相生相克”关系,做好绝缘、屏蔽和走线的措施;其次还要考虑外观的美观,有呼应有对比,有平衡有突出,还要有我们中国画中所说的留白。总之我一直都认为外观设计是最具挑战力,最考设计者电气和美术综合水平的项目,当然也是最有吸引力和最好玩的工作。 ![]() 94年香港《音响技术》杂志的封面有个AUDION SILVER NIGHT 300B胆机的照片,给我留下非常深刻的印象。真没想到简简单单两种金属的搭配,就可以取得这样的效果!对这个设计,我当时真是佩服得五体投地,于是很好地保留了那一期杂志,总想找个机会借鉴一下。一晃14年过去,今天做这个耳放时突然想起这机器,于是在书堆里把这本尘封的杂志找了出来,同时找出的,还有无尽感慨。岁月逝去,我们都老了,没想这个设计在今天看来仍不落伍。对不住了,David和Erik,不知你们今天是否依然安好,偶要借你们的创意用用了。 有了大的设计方向,于是开始用CAD试着做样。我一直都认为我们做机器前,必要的设计一定要有,不会CAD也No problem,纸上画画也行,总之不打无准备之仗,做机最忌讳想到哪做到哪。 这个是机壳的总体设计:
这个是与之配合的不锈钢部分:
然后杀得兴起,给6080设计了一个罩子:
去市场上看看旋钮,都不怎么满意......算了,自力更生,丰衣足食,也自己设计吧:
黄大仙的牛,做得很认真,具体质量嘛,要等我的测试结果了:)
一堆要用的元器件: ![]() 打样的机壳就拿到了。 看看是不是有点SILVER NIGHT的痕迹?
但是工艺感觉还是比较粗糙。并且工人加工很不仔细,不锈钢伤痕很多,要命的是上面的散热孔还少打了一组,唉,我们当家做主的工人阶级。 这个管子装饰罩的效果看上去还可以:
我在边改机壳,边把预计的走线图做了: ![]() 工欲善其事,必先利其器 这几天百安居(B&Q)成都店3周年庆,我跑去买了一大堆工具。其中有很多德国原装工具,50%OFF哦,快快行,手快有,手慢无。
然后把黄大仙的裸牛穿了罩:)
上面会贴上自己的LOGO
“完善”后的机壳来了,装上看看样(所谓完善,只能说将就,工艺还是不行) ![]() 不过磨刀不误砍柴功,先看看排列有没有问题吧。 咦,怎么会有块SINK?赫赫,先留一悬念,看以后的吧
细节需要考虑的地方很多,比如这个接地的汇流排
机壳内部现在还比较清爽
加剧的悬念:)
完了,还是用上日本管了 打倒日本帝国主义!一切反动派都是纸老虎!!将革命进行到底我准备今天中午开工焊接,尽快做出来,不要象我上次做的那个前胆后石,拖成个胡子工程。 这是准备使用的焊锡,原来是通信上用于焊接2M传输头子的。 #p#分页标题#e#但是发现那种下面采用双面胶的工程塑料搭扣不能很好地起到固定粗线的作用,这个方案看来不行。今天我准备去掉那上面的双面胶(唉,那可是力气活!),用环氧树脂粘接。
还有那个灯丝线上面的热缩管我也准备去掉 ![]() 弄得好狼狈!好在赶在吃中午饭前完成了劳动密集型任务。 刚才把劳动成果粘在了机壳里,我的MA呀,象安放了好多定时炸弹! ![]() 把交流高压和灯丝部分完成了。
取得如下成果:
我们继续做机 2个小时的成果,现在真是不行了,做一会儿就累得很。
果然阳光灿烂,心情也轻松,于是早晨起来继续做机(听起来怎么老是觉得很别扭呢#p#分页标题#e# )。现在要涉及到PCB部分了,一是VOL和SOCKET部分的PCB;另外一块嘛,是点小小的噱头,后面总装后可以看到有什么用。
跟面板的配合:
内部结构及配合:
这次应该算做得挺快的,看着看着就快接近尾声了。 ![]() 信号线焊接很麻烦,非常容易因外力作用断开,我在处理这个问题时用了个简单有效的方法,介绍给大家: 找一个厚实焊片
将焊片的叉脚处折转90度,如图
信号线这样导入
将线芯焊牢在接点上,利用焊片的圆管部分固定住信号线的屏蔽层,用螺丝固定好叉脚,这样就能够保证信号线的可靠连接了。
#p#分页标题#e#
我的板子完成后是这个样子
很牢固的,不用太小心翼翼地了 其实是机器设计到一半,帽子又来进谗言,高矮劝我把阴极电阻换成MOSFET做的恒流源,架不住他念经,我只好临时修改设计,改了恒流源——帽子的至爱。MOSFET做恒流源的好处当然很清楚,很好的线性,负温特性使得稳定性很好。不过一切得做出来后检验,反正是DIY,就当实验吧。 下面是1161的资料:
![]()
好象还可以,不过和我头脑中的,差距还是大。
![]() 好了,终于完成!前期因为变压器电压达不到要求,不得不拆下了变压器重新绕制,并终于在昨天完成了全部制作。 遗留问题是因为使用5~60年代的NOS管,有噪声,需要煲管几十个小时,所以还不能谈详细听感:) 初步印象是,非常好的平衡感,低频弹性象小MM的肌肤
放在办公室角落里暗地煲管
管子噪声逐渐减小中......
![]() (责任编辑:admin) |








打倒日本帝国主义!一切反动派都是纸老虎!!将革命进行到底
#p#分页标题#e#







2个小时的成果,现在真是不行了,做一会儿就累得很。




#p#分页标题#e#
其实是机器设计到一半,帽子又来进谗言,高矮劝我把阴极电阻换成MOSFET做的恒流源,架不住他念经,我只好临时修改设计,改了恒流源——帽子的至爱。




























