平民版西电WE106电子管线路胆机前级制作(5)
时间:2013-02-09 21:42来源:www.tubebbs.com 作者:simon8418 点击:
次
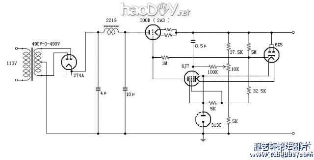
20a.jpg (121.84 KB) 20A实验台 20aa.jpg (53.58 KB) 20A线路图 电源部分的几次调整(一) 电源先于线路做好,所以只能搬到刘兄家,竟然失败了二次,非常痛苦。每次都是噪声太大,刚开始小看这个电路了,接好线路马
-
-
20a.jpg (121.84 KB)
20A实验台

-
-
20aa.jpg (53.58 KB)
20A线路图

电源部分的几次调整(一)
电源先于线路做好,所以只能搬到刘兄家,竟然失败了二次,非常痛苦。每次都是噪声太大,刚开始小看这个电路了,接好线路马上接上电阻负载试验,调整到需要的工作电压,看来工作正常,没有用示波器观测波形,结果在刘兄家发现噪音很大,取回后发现线路有自激现象。老烧们告诉我,必须在稳压电源二端并联上小电容,我请教上海的天和兄,天和老大知无不言,坦诚告诉我原装机器上在稳压管上并联有一个回路,是一个手指头大的电感与1U电容串联,但线路图上没有画出。我马上就试,用一只500欧电阻替代电感,自激果然消除。
以为问题就此解决,但交流声还是很大,于是又请教ECC32等老大,都给我介绍了经验和方法,但最终就是无法解决,输出波纹在32MV左右,当然不能用于前级使用
|
电源部分的几次调整(二)
闷思苦想几日后,有所领悟。为什么同样的线路,上海的朋友个个做得很好,而我就不行呢?会不会是我的材料“平民”化后引起的?我用的是曙光300B-98,他们全用WE300B复刻版,回想起我用这个300B做功放时8欧端交流电平6MV,死活下不去,是不是灯丝交流干扰引起的?
没有WE300B可以替换,但想到给300B灯丝找个合适的输出点,于是接上100欧平衡电位器,抽头输出正电压。至此我已不敢有丝毫怠慢,接上毫伏表和示波器观察。效果不错,波纹从32MV下降到16MV,解决了一半,哈哈!
我仔细观看波形,发现似乎有调制的迹象,100HZ波纹上有很高的高频,调整示波器发现这个高频的频率在10K左右,最关键的是这个波纹会跳跃,我看到跳跃的时候稳压管的亮光在改变(这时已经用JENSEN林WE313C),会不会是稳压管不好呢?请教天和也如是说,于是用大盾85A2换下313C,波纹电压马上下降到1。2MV,稳定后在0.8MV左右。
|
电源部分的几次调整(三)
WE20A电源原用途很广,高压交流输入490V,标准输出电压275V,用于WE1126前级非常合适,当然也可以用于原装的WE106。但是在我们的实践中发现,输出功率管无论采用原装线路的WE336A ,还是后来替代的WE311A/329A,电源电压都不能用太高,哪怕我自己用的RCA1626都不行,否则声音很猛、很冲,可能是因为我们的信号源变了,不是以前的LP或者电影还原。现在的情况工作电压在160V左右最合适,这就要作些调整,把接地的取样5K电阻换成20K左右,方能调整到160V左右的电压值,另外供给稳压管电流的32.5K电阻最好也适当减小(我自己偷懒,没换)
|
(责任编辑:admin) |
织梦二维码生成器
------分隔线----------------------------