|
好,先写到这里。下面,写一些关于周边附件的原理 下面说说软启动板。
其实虽然叫软启动板,但其实它并没有具备延时功能,其实这个电路只是利用了继电器吸合的这一点短暂时间,作为软启动时间,但这已经足够了。 以下我顺手画了一下24V电源部分的图,大家将就看看。
这个板用了阻容降压整流法来得到+24V的直流电源,这种方法是根据负载电流来选定降压电容,在板上我们选用了0.47u的安规电容,但用不同继电器的时候,由于线圈电阻不同,所以电压会有差异。 我的板上用的是欧姆龙的24V继电器,线圈电阻约为1k,出来的电压有点偏大,达到了29点几V,用起来感觉很不安全,迟点可能要换一个0.33的电容试试了。 根据经验值,1uF的电容等效负载电流约为60mA. 其实,在桥堆后面加个24V的稳压二极管,效果会好很多。 顺便说一下板上的回路桥,主要是滤除交流电源中的直流成分,有一些名机如驾驶等上面会见到其身影。
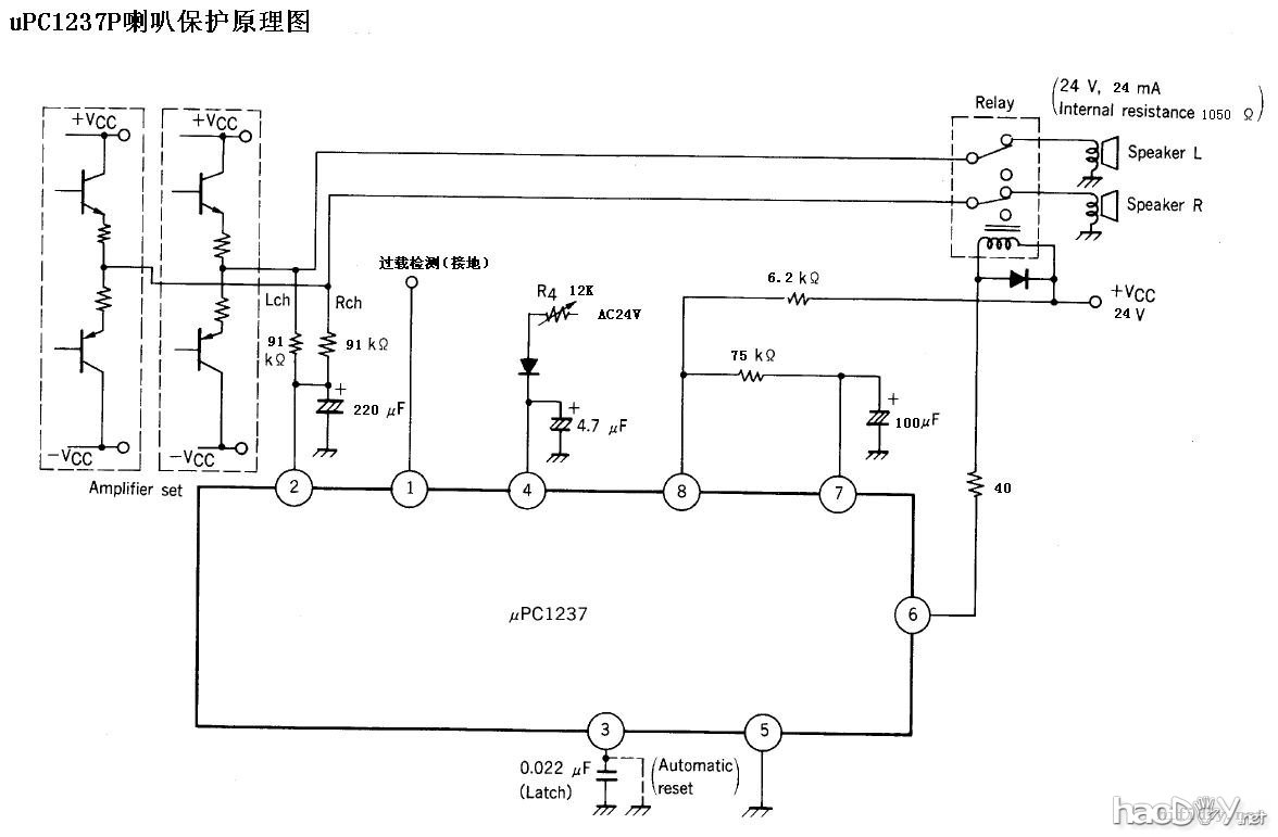
看看背面 ![]() 下面说说保护及表头驱动板。 先说喇叭保护部分,原理图不画了,就是uPC1237的基础应用,下面截个PDF的图,但数值都是按板上的数值,有兴趣的同学可以看看:
uPC1237第一脚是过载检测脚,一般应用到0.22的射极电阻上,没有用到就直接接地就行了。 需要注意的是,我用的这块板上,第一脚是经上拉100k电阻接到正电源的,这样的接法会导致保护回路无法工作的,我将100K电阻拆掉直接接地了。 第二脚是直流中点偏移检测脚,一般中点电压超过正负0.6V,保护就会启动。 第三脚是工作方式选择端,第三脚直接接地是自动复位工作,即故障消除后继电器会自动吸合;第三脚通过0.022u电容接地是手动复位工作,即故障消除后,还要断一下电继电器才能从新吸合。大家可以根据需要连接。 第四脚是交流断电检测脚,用于实现电源断电后马上释放继电器。 第五脚接地。 第六脚是继电器驱动脚,它的极限电流只有80mA,所以选用及电器一定要注意,特别是多个继电器并联的时候。 第七脚是电源接通延时脚,有RC组合确定静音时间。 第八脚是电源脚,极限电压8V。 关于这块芯片的应用,有两个电阻要注意的,一个是8脚的电阻,一个是4脚的电阻,其与电源电压的关系如下图:
另外注意,该电路的工作电源为直流25-60V,所以,板上的电压不能太低。最好用交流24V一组。 还要注意一点,板上的输出地与芯片电源地是不通的,所以实际中要确保两者连通,否则喇叭保护起不了作用的!!!
再说说表头驱动部分。这部分用的是TA7318P芯片,基本上也是PDF的基础应用。 同样,截取了PDF的电路,按板上标出数据:
同样的,电路上也有一些元件数值要根据实际功率及表头需要选取,不在一一赘述,请看图吧: (责任编辑:admin) |




















![5W小怕死鬼[PASS]5w甲类功放](/uploads/allimg/121004/16151UB1-0-lp.jpg)







