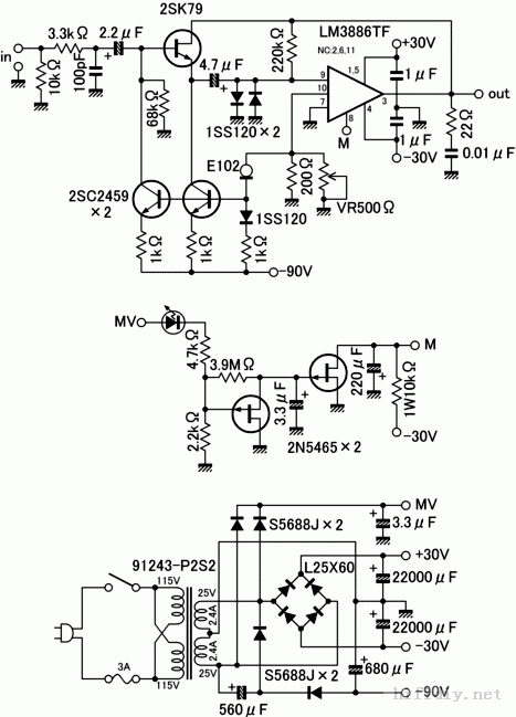
这段时间无聊,刚好手头上有几只老版的LM3886,所以想趁有时间折腾一下~~~~~~上网上找关于LM3886的制作帖子,发现大多数都是标准电路,也不知道哪个好~~~上了一个日本的DIY网站,刚好看到这个场管版的LM3886的功放好像很猛,而且网站上还附带有电路图,线路和制做也不是很复杂,想问问烧友这个电路怎么样?值不值得玩玩~~![]() ![]() ![]() ![]() E102是1mA恒流二极管 ![]() ![]() ![]() ![]() (责任编辑:admin) |
这段时间无聊,刚好手头上有几只老版的LM3886,所以想趁有时间折腾一下~~~~~~上网上找关于LM3886的制作帖子,发现大多数都是标准电路,也不知道哪个好~~~上了一个日本的DIY网站,刚好看到这个场管版的LM3886的功放好像很猛,而且网站上还附带有电路图,线路和制做也不是很复杂,想问问烧友这个电路怎么样?值不值得玩玩~~![]() ![]() ![]() ![]() E102是1mA恒流二极管 ![]() ![]() ![]() ![]() (责任编辑:admin) |
用三个常见原件自制简单功放板。...
3年前作的,线比较乱 这个版本的1875我做过中最好听的版本,现在换了ecc88,爽,我还...
先来一张2年前手工搭棚的机机 对称的4声道0DB跟随器,作为桥接输出用的 这是胆电压放...
电子管诞生于1904年至今已有104年的历史了,随着60年代末期晶体管的异军突起,音频功率...
全频均衡,有一点甜味...
楼主的破有源音箱坏了,(3元一对在地摊上买的)。如图, 没有什么效果可言,只是能发...
一款使用开关电源的胆石混合功率
更新:2012-08-22
无聊又做了个hood jlh1969,锗管
更新:2012-09-30
自制简易功放
更新:2014-05-01