姑且不论“放大器不过是电源的调制器”这句话是否说的过了头,我想,说电源与放大部分合在一起共同决定了放大器最后的声音应该是公认的事实。
在论述稳压电源的传统教科书中,往往是从电路自身特点入手讲述的,关注的是负载变化调整率、内阻、纹波等参数指标,但这些指标又对声音造成了什么影响呢?教科书大多是不屑一顾的。从电路分析可知,一个典型的电子管串联稳压电源,从取样放大端看过去,就是一个深度负反馈的高倍放大器,它将来自负载端的变化放大、与基准稳压管比较以后,输出信号驱动调整管完成电压的稳定化调节。从这个意义上说,它也有频响范围和时间常数、内阻等一般放大器固有的特征,这些参数如何选择?如何与放大器配合最终就决定了放大器的音质和音色?具有足够宽的频响范围和足够低的时间常数、内阻的稳压电源是保证放大器HI-FI性能的必要保证。而在下的观点,稳压电源的频宽和时间常数、内阻等参数应该与放大部分保持相近,一个指标很好的电源配合一个不好的放大部分或反之都是一种失衡和不协调。
在以往的实践中,在下也遇到过许多发烧友所说的稳压电源的种种弊端,在下看来,有两个可能性,一是稳压电源与放大器之间的参数没有实现良好的配合,二是没有设计、制作出技术基本正确的稳压电源的。在下前级实践的后期,试验线路的高压电源都无一例外地采用了电子管串联稳压电源。
举例来说,使用了稳压电源导致声音干硬的放大器,多数是两者之一的频宽不够导致在中频、或中高频段能量堆积造成的;而低音不足的大多是电源的内阻不够低、或者放大器本身的频响不够。
前级的灯丝使用直流还是交流?要不要稳压?也是许多发烧友争论的问题。在下的体会是:用什么样子的灯丝供电方式无论对直热、旁热管的声音都有至关重要的影响。
而前级用交流灯丝,由于交流电的特征会对声音造成叠加交流噪声,如果认真处理,可能是不可闻的,但这不等于没有噪声,这个噪声及其谐波会对最终的声音造成影响。基于此,在下建议前级宜使用直流灯丝、如果高压稳压的话灯丝最好也使用稳压电源。同时,还应该注意直流灯丝的滤波方式,使用灯丝扼流圈相对C、CRC滤波可使供电波形更加圆滑而对声音有正面的作用。同一个放大线路中的各个电子管灯丝采用相同的供电方式也可使声音的一致性好。
3)关于负反馈
要说音色发暗而单薄,这并不只限于SA-X才如此,而是以玛克 · 雷文森为起点的许多现代型前置放大器的通病。不管是电子管式还是晶体管式,一般来说只要反馈加得深,就会表现出这一倾向。不论在负反馈回路或其他方面想什么办法,这种倾向也是绝对不会被改变的。
笔者一直感到奇怪而不能理解的是,世上的前置放大器设计者在听到这种声音时难道就心安理得么?
在以往的实践中,在下也曾经是深度、大环路负反馈的推崇者,它的声音厚实、稳重,可以有效地展宽频响、抑制噪声。但,同时又可能导致音色暗淡、缺乏活力。
在这种情况下,小环路、局部、浅度负反馈是一条中间路线。
此外,大环路负反馈不可忽视的问题是相移。对于使用变压器输出的前级这点尤为重要。
二.本次的前级制作
1、线路选择
有时,线路的选择实际上是管型的选择。常见的前级用管型有小9脚管、大8脚管、直热管(也有大小之分),还有较另类的----用功率管的。各自都有其声音特点。8脚管在声音的从容、宽松度上较9脚管有天生的优势。
线路的第一级使用了最常见的五极管---6J7,对五极管的声音特点,论坛前段时间有过争论,有人认为它频响窄,声音染色大等,但在下认为,这是片面的。五极管应用得当的话,并不存在频响的问题,且动态强劲、声音浓郁,具有独特的味道。第二级管子采用单三极管6J5,接输出变压器输出。放大线路借鉴了WE106、稳压电源部分借鉴了WE20A。
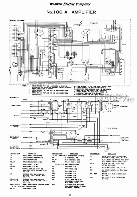
WE106是WE生产的一款铭机。

WE106电路图


WE106外形图
而WE20A也是WE家族中一款非常有名和经典的稳压电源,它与WE1126前级配合后造就了颇有“帝王气”的雄浑声音。

WE20A电路图

WE1126外形图
本次的线路按照WE106、WE20A的线路框架进行修改而成,同时,也得到了杭州的8148兄和上海天和兄的多次指导,参考了他们制作的线路。

前级放大部分线路图

(责任编辑:admin) |